CPC Definition - Subclass F17C
This place covers:
- Gas vessels for the storage of compressed, liquefied or solidified gas. The complete pressure range is covered: sub-atmospheric, low pressure like vapour pressure of liquefied gas, up to very high pressure without upper restriction. Storage and transport of gas are the only purpose of pressure vessels of this subclass. Gases are stored in the pressure vessel in gaseous, liquefied or solidified state.
- Pressures vessels that are cooled and insulated to maintain a certain state of contents.
- The only processes that might take place inside pressure vessel of this subclass are sublimation and vaporisation, usually due to voluntary or accidental heat input into the vessel. Sublimation and vaporisation that takes place outside the pressure vessel is to be classified too, as long as it happens in the context of voluntary regasification of liquefied gas to deliver the fluid in gaseous form to a user or accidental heat input.
Groups in the 2000-range:
The groups F17C 2201/00 - F17C 2209/00 cover features of the pressure vessel itself:
- the pressure vessel's form and size
- the pressure vessel's wall structure and the material the wall is made of
- Arrangements for mounting or grouping pressure vessels
- Components in connection with the pressure vessel.
- the pressure vessel's manufacturing methods
The groups F17C 2221/00 - F17C 2227/00 consider the fluid contained in the pressure vessel and its charging and discharging into and from the pressure vessel.
- the fluid's composition and state before and after the transfer.
- the methods of filling and emptying the pressure vessel and ways to transfer the fluid into and out of the pressure vessel
- Group F17C 2250/00 for dealing with the controlling, indicating, monitoring or regulating of various parameters in relation with the vessel or the fluid, like pressure or temperature
- Group F17C 2260/00 for purposes or effects achieved by the gas storage and its handling
- Group F17C 2270/00 for applications or the locations where pressure vessels are used
Layout of definition statements:
"Positive" examples have been chosen among patents to illustrate the definition statement and what is to be classified in the groups of the 2000 range. The qualifying features are marked in green in these drawings.
To illustrate the boundaries of the definition statement, "negative" examples have been chosen among patents to illustrate what would not lead to or even disqualify from a classification in a group. The corresponding features are marked in red in these drawings.
The fluid contained in the vessel according to F17C should be a gas. It is stored in a gaseous, mostly compressed, or in a liquefied or solidified state of matter in the pressure vessel.
Vessels that contain other substances than gases are classified in B65D.
Gas that is stored in solved or adsorbed form are classified in F17C 11/00.
Liquefaction, solidification or separation of gases or gaseous mixtures by pressure and cold treatment are classified in F25J.
Vessels in which processes take place, like chemical reactions, nuclear reactions, gas mixing or liquefaction, are classified in corresponding subclasses, like B01F 23/00 for mixing, e.g. dispersing, emulsifying, according to the phases to be mixed.
Processes involving gas, but for which the focus is on the process external to the pressure vessel and not on the pressure vessel itself, should be classified in subclasses relevant to the process.
Pressure vessel containing additionally to the gas another product or apparatus for which the gas serves as a carrier or a means for achieving another effect than storage, are to be classified in subclasses relevant to the application.
This place does not cover:
- Pressure vessels in which processes, besides sublimation or vaporisation, take place
- Pressure vessels for chemical or nuclear reactions
- Pressure vessels in which gas flows are mixed
- Pressure vessels in which the gas serves purposes other than being stored, like being a vector for another substance
- Pressure vessel containing another product or apparatus for which the gas serves as containment
Attention is drawn to the following places, which may be of interest for search:
Autoclaves | |
Construction or assembling of bulk storage containers employing civil engineering techniques | |
Accumulators for supplying fluid under pressure | |
Methods or means for influencing the flow of gases or liquids | |
Methods or apparatus for combustion using only solid fuel | |
Stoves for gaseous fuels | |
Domestic or central heating systems | |
Fluid heaters | |
Liquefaction or refrigeration machines, plants or systems |
Documents classified in F17C should also get classifications in the 2000 series of this subclass. Classification in those Indexing Codes is mandatory.
Each technical feature in line with a definition should get this classification. There is theoretically no limitation to the quantity of symbols that can be attributed to one single document.
A document contains a technical feature when either this feature is explicitly mentioned in the text or undoubtedly visible in the drawings (e.g.: a weld seam symbol in a drawing has to be classified). Features that are implicit but not mentioned should generally not be considered. Exceptionally, when a feature is not explicitly mentioned but there is no doubt that this particular feature is meant, it may be classified too.
All embodiments have to be considered individually and their features separately identified and classified.
In the exceptional case that one feature reasonably fits into more than one definition, it can be classified in all of them.
Documents should, be classified within this 2000 series completely or not at all, to identify easily if complete classification of all features have been given. Simply attributing e.g. a single classification in that range to a document and not classifying all the other technical features should be avoided.
If the text contains a term which is very specific in the art of "pressure vessels for gas storage and transport" (e.g. "liner" or "LNG"), but its definition or use in the document seems to be in contradiction with the definition herein or the general knowledge of person skilled in the art, the term should in any case be considered and a classification code related to the term should be attributed.
When prior art (e.g. in form of patent numbers, summaries or drawings about prior art) is specifically mentioned in the document, its technical features are NOT considered for classification.
Warning about reorganisation!
Only a part of the documents classified in main groups F17C 1/00 - F17C 9/00 and F17C 13/00 have been coded completely in the 2000 series.
In this place, the following terms or expressions are used with the meaning indicated:
Gas | substance that is in gaseous state of matter at normal conditions (atmospheric pressure and normal ambient temperature. Substances that are in a gaseous state of matter but would not be gaseous at normal conditions are not considered in this subclass. Gas can be put in liquid (liquefied gas), or solidified state of matter, for transport and storage |
Pressure vessel | container containing gas for storage and/or transport |
Fluid or handled fluid | fluid contained in, charged into or discharged out of the pressure vessel |
In patent documents, the following words/expressions are often used as synonyms:
- "reservoirs", "bottles", "cartridges" and "containers"
This place covers:
Constructional aspects of vessel for containing gas under high pressure.
This place does not cover:
Autoclaves |
Attention is drawn to the following places, which may be of interest for search:
Pressurised apparatus for purposes other than storage | |
Pressurised apparatus for purposes other than storage associated with vehicles | |
Tank vehicles | |
Railway tank wagons for carrying fluent materials | |
Accumulators for supplying fluid under pressure | |
Pressure vessels in general | |
Liquefied gas stoves |
This place covers:
Constructional aspects of vessel for containing liquefied gas or cryogenic fluid which is not under high pressure such as details about the insulation or about the suspension of an inner vessel within an outer vessel.
This place covers:
The filling of a receiver vessel with a gas at a high pressure.
This place does not cover:
Methods or apparatus for adding propellants to aerosol containers |
This place covers:
The filling a vessel with a low pressure as for liquefied gas or cryogenic fluid.
This place covers:
The discharging of a vessel comprising a gas stored with a high pressure therein.
This place covers:
The discharging of a vessel comprising a gas stored with a low pressure therein as for liquefied gas or cryogenic fluid.
This place does not cover:
Absorbing compositions for hydrogen | |
Absorbing compositions for acetylene |
This place covers:
Means for coding or identifying vessels or their content, special adaptations of indicating, measuring, monitoring and regulating, mounting arrangements of vessels, it means their integration in their area of use, arrangement or mounting devices for preventing or minimising the effect of explosion, arrangement of valves, and closures.
This place covers:
Pressure vessels for which either the shape or axis orientation can be determined or the size either determined or estimated.
This place covers:
Pressure vessels the shape of which can be identified. For grouped vessel, the shape of the single vessel has to be considered individually, not the shape of the group per se.
In this positive example from GB818073: the shape of the vessel is the shape of the inner vessel.

In this negative example from GB818073, the outer jacket shape is NOT to be considered, as the definition of "shape" excludes the contour of external frames, covers, boxes etc...

In this negative example from US20080178611, the shape is not classified, as in this purely functional drawings, the vessels is represented symbolically. Symbolic information is generally not considered sufficient to determine a shape, unless the drawing is explicit and realistic, which is not the case here.
In most cases, the exterior shape of a vessel is identical to the interior shape of the vessel. It may though happen that a pressure vessel discloses a visible exterior shape that is different from the interior contour. In these exceptional cases, the classification codes of both shapes have to be allocated.
In this place, the following terms or expressions are used with the meaning indicated:
Shape | the shape of a pressure vessel is the visible external form of the pressure vessel when reduced to its core. The core comprises only the layers that contribute to the structural integrity of the vessel and enable it to withstand the pressure of the contained fluid. |
This place covers:
Pressure vessels with an axis and a cylindrical form with circular sections
In this place, the following terms or expressions are used with the meaning indicated:
End-piece | end parts of a cylindrical pressure vessel, complementary to the middle part. End-pieces and middle part form the whole vessel. |
Middle part | part of a cylindrical pressure vessel between the end-pieces. End-pieces and middle part form the whole vessel. |
This place covers:
Cylindrical pressure vessels with at least one exteriorly curved end-piece. The form of the end-piece is convex when considered from the outside and this convex form has to be dominant.
In this positive example from DE8619754U, the shape is a half-globe.

In this positive example from WO2053966, the shape has a flat bottom, but is dominantly exteriorly curved.

In this negative example from DE19952611, the round corners seem related to the manufacturing of the vessel. The flat bottom is dominant: the vessel is classified as having flat end-pieces.

This place covers:
Cylindrical pressure vessels with at least one interiorly curved end-piece. The form of the end-piece is concave when considered from the outside and this concave form has to be dominant.
In this positive example from DE877461, the shape of the vessel is interiorly curved.

This place covers:
Cylindrical pressure vessels with at least one flat end-piece. The flat form has to be dominant.
In this positive example from CH1480971, the shape of the vessel is flat. 
In this negative example from DE490791, the curved portion is dominant upon the flat one: the vessel is classified as having exteriorly curved end-pieces.

This place covers:
Cylindrical pressure vessels for which in the middle part, the cross section has not a constant surface along the axis.
Cylindrical pressure vessels for which the wall thickness in the middle part is not constant along the axis.
The variations in thickness or diameter can be the result of a variable wall thickness along the axis, but also the result of e.g. rings added externally on the middle part.
In this positive example from US2280501, the thickness of the wall is not constant.

In this positive example from BE405843, the thickness of the wall is constant, but not the surface of the section.

In this negative example from DE10325598, the wall of the end piece, but not of the middle part, has a variable thickness.

This place covers:
Pressure vessels with a spherical or elliptical shape.
In this positive example from DE3131040, the shape is elliptical .

In this positive example from WO9612914, the shape is spherical.

In this negative example from DE800230, the shape seems elliptical but from the text indicated that the vessel is cylindrical (cross sections may be misleading).

This place covers:
Pressure vessels with toroidal form, like a hoop or a tyre, that actually often replace spare tyres in cars.
In this positive example from DE3316539, the shape is a tore.

In patent documents, the following words/expressions are often used as synonyms:
- "tore and "donut"
This place covers:
Pressure vessels in form of a tube or a hose. The diameter of the tube is small in comparison with the extended length of the tube.
In this positive example from DE2305840 , the shape is tubular, even if the entire construction may look like a cylinder.

In this positive example from DE19547752, the shape is tubular.

In this negative example from US2008256960, the middle part is tubular, but the vessel is actually cylindrical.

This place covers:
Pressure vessels in a general conical form, i.e. cylindrical with an increasing and/or decreasing cross section.
In this positive example from WO2004005790, the shape is conical.

In this positive example from DE19747907 the shape is conical.

In this negative example from GB521979, the vessel is cylindrical, with an intermediate conical connection to the end-piece.

This place covers:
Pressure vessels the shape of which is not covered by the groups above, i.e. not cylindrical, spherical, elliptical, tubular or conical.
Pressure vessels the shape of which is not an association of fluidly connected shapes covered by the groups above, not cylindrical, spherical, elliptical, tubular or conical.
In this positive example from DE2931947, the shape is simple, but compliant with the definition of complex.

In this negative example from WO0049330, two cylindrical pressure vessel are bundled. This vessel "cylindrical with exteriorly curved end pieces" (F17C 2201/0109) and the bundle is considered as "two or more vessels " (F17C 2205/013).

This place covers:
Pressure vessels with the shape of connected curved wall segments.
In this positive example from DE1944315, the external shape consists of lobes, with an single internal volume.

In this positive example from EP1355105, the external shape consists of lobes, with several distinct internal volumes.

This place covers:
Pressure vessels with the shape of connected flat wall segments with generally sharp edges.
In this positive example from FR2781555, the external shape is polygonal, with several distinct internal volumes.

In this negative example from CH148097, the shape seems polygonal, but the pressure vessel is actually cylindrical (cross sections may be misleading).

This place covers:
Pressure vessels with a honeycomb structure (6 edges) inside the vessel, in contact with the stored fluid.
In this positive example from FR1268538, the honeycomb structure is in contact with the fluid.

In this negative example from NL7414082, the honeycomb structure is located in the insulation layer and is thus not in contact with the stored fluid.

This place covers:
Pressure vessels with the inner storage volume subdivided in individual volumes. These volumes are separated by common walls.
In this positive example from FR2781555 , 10 chambers are visible.

In this positive example from GB412814, 2 chambers are visible.

In this negative example from DE1946465, several distinct cylindrical vessels are fluidly connected and arranged in a bundle (F17C 2205/0134).

In this negative example from US1692670, two clearly distinguishable cylindrical vessels are mounted one inside the other (F17C 2205/0149).

This place covers:
Pressure vessel forming a single vessel wherein pressure balance between several distinct chambers is obtained via a permanent open hole between these chambers. For "pressure vessels divided in several chambers", the permanent open hole is situated in the common wall.
In this positive example from DE63206430, the 3 chambers of the " pressure vessel divided in several chambers" are connected by two permanent holes.

In this positive example from FR783241, a single vessel, materialized by its common external hull and its common fittings, is created by connecting cylindrical chambers via a permanent connection. This connection can be assimilated to holes as the cylindrical chambers are close to each other.

In this negative example from GB693156, two strictly separated vessels are simply connected by a pipe. No common vessel is created and the pipe is too long to be considered a hole.

In this negative example from DE531720, a hole connects two chambers of the vessel, but an inserted valve allows no pressure balance.

This place covers:
Pressure vessel with a non-constant or variable shape or with a non-constant or variable inner or outer volume.
In this positive example from DE102009017650, the shape is constant, but the volume changes.

Attention is drawn to the following places, which may be of interest for search:
Large flexible containers | |
Gas holders with variable capacity, with flexible walls |
Warning about pending reorganisation: Documents from F17B that will be deep-indexed with be classified herein.
This place covers:
Pressure vessel with an inflatable bag located in the vessel to retain the fluid.
In this positive example from US6234352, the bladder is attached on top.

When counting the number of layers in the group F17C 2203/0612, a bladder is not counted.
In patent documents, the following words/expressions are often used as synonyms:
- "bag (English)bladder" and "bag"
This place covers:
Pressure vessel with volume separating membrane attached to the inner wall of the vessel along a line.
In this positive example from GB80450, a membrane separates the vessel in two.

In this negative example from DE29816811U, a bladder separates the vessel in two.

Attention is drawn to the following places, which may be of interest for search:
Shape flexible with bladders |
Bladders have the function of a separating membrane, but are only classified in F17C 2201/018.
This place covers:
Pressure vessel with a volume separating piston.
In this positive example from US5253682, a free piston in the vessel helps discharging.

In this negative example from US3426545, the piston is part of a pump.

Attention is drawn to the following places, which may be of interest for search:
Positive displacement machines for liquids; pumps: |
This place covers:
Pressure vessel in form of a bellows.
In this positive example from US3270905, the whole pressure vessel is a bellows.

This place covers:
Pressure vessels for which an axis can be defined and for which this axis has a defined orientation when mounted or in use. The orientation is mostly suggested by a device that allows or constrains the pressure vessel to be oriented a certain way. Such devices can be supporting feet, hanging up devices, frames etc.
In this positive example from GB494426, the pressure vessel has a vertical orientation due to its flat bottom acting as a mounting foot.

In this negative example from DE19934851, the vessel is a cylindrical bottle that can be turned upside down or oriented in any direction, without any preferred direction.

In this negative example from US3468264, no main axis of the vessel on the ship is identifiable.

This place covers:
Pressure vessels for which the axis has a vertical orientation.
In this positive example from DE199106, the pressure vessel is cylindrical and has a flat bottom.

Pressure vessels with toroidal shape are classified herein, their axis passing through the middle of the hole.
This place covers:
Pressure vessels for which the axis has a horizontal orientation
In this positive example from DE10022741, the cylindrical vessel rests on mounting feet.

This place covers:
Pressure vessels for which the axis is neither horizontal nor vertical.
In this positive example from EP2312196, the pressure vessel is mounted on an inclined frame.

This place covers:
Pressure vessels for which the inner storage volume can be determined.
Pressure vessels for which the inner storage volume can be estimated. The volume can be suggested by any hint, like objects in the drawings or knowledge from the context the pressure vessel is used in.
In this positive example from US20040003743, the size of the human allows to estimate the size of the vessel.

In this negative example from BE427219, the pressure vessel "looks" small, but there is no hint about the size. 
In this negative example from NL7314739, the storage capacity of the whole ship is certainly large, but not to be considered as the vessels are probably bundled, and the size of the individual vessel is difficult to estimate.

In case of bundled pressures vessels from F17C 2205/0134, the volume of the individual pressure vessel has to be classified, not the resulting overall volume.
The rule of classification, according to which a technical feature has to be explicitly mentioned, is not strictly applicable here: the size is a technical feature that can be estimated.
The boundaries indicated in the groups (30 liters, 1 m³, 1000 m³) are merely to be understood as an indication and an order of magnitude. They are not binding or strict.
In doubt, it is recommended to classify into two adjacent classes (portable and small, or small and medium, or medium and large) simultaneously.
This place covers:
Pressure vessels of large size, an order of magnitude being 1000 m³. Such pressure vessels often appear in terminals, on subterranean caverns, on maritime gas carriers or sewage plants and hints that suggest a large size are often houses or ships.
In this positive example from WO9962794, the large size of the vessel is suggested by the building.

Attention is drawn to the following places, which may be of interest for search:
Large containers | |
Component parts, details or accessories for large containers |
This place covers:
Pressure vessels of medium size (between 1 m³ and 1000 m³), often appearing e.g. on trailers supplying fuel stations, in installations for gas supply or in domestic use, e.g. buried LPG tanks.
In this positive example from DE10027619, the vessel is mounted on a trailer.

This place covers:
Pressure vessels of small size (between 0,03 m³ and 1 m³), often appearing on cars, in domestic use or with transporting means on wheels.
In this positive example from US2005183425, the pressure vessel stores gas fuel in a car.

This place covers:
Pressure vessels of small size (up to 30 liters), like gas bottles or cartridges, which are typically portable or liftable by a single human by muscular force.
In this positive example from NL7708523, the pressure vessel is a gas cartridge.

This place covers:
Pressure vessels containing floating elements in the liquid, which have only a physical and no chemical interaction with the fluid. Such elements are for instance microspheres or open spheres that prevent slosh.
In this positive example from US2008272130, spheres fill the whole container. 
In this negative example from WO0211860, the pressure vessel is filled with an adsorbing medium, allowing adsorption and desorption of the fluid (F17C 11/00)

Attention is drawn to the following places, which may be of interest for search:
Use of gas-solvents or gas-sorbents in vessels |
This place covers:
Pressure vessels for which technical features of the vessel wall and its structure can be determined.
Overlapping filament wraps are considered as one layer, as long as they form a functional envelope. They are often manufactured in one single process step.
The following items are not counted as wall or layer (convention for counting walls and layers): a thermal insulation envelope, a bladder, a coating.
In this place, the following terms or expressions are used with the meaning indicated:
Wall | Envelope that forms the vessel and creates a structure capable of withholding the inner fluid pressure. A wall can be discerned from other functional envelopes around the vessel by answering the question: would the structural integrity of the pressure vessel be threatened if this wall was absent? |
Layer | Single functional sub-envelope, and must be clearly distinguishable from other layers, e.g. by its function or method of manufacturing. |
This place covers:
Pressure vessels for which means, additionally to the wall, are provided, to strengthen the wall.
This place covers:
Pressure vessels in which the means to strengthen the wall are integrated in the wall or placed on the wall, e.g. in form of ribs or bars.
In this positive example from GB476713, circumferential reinforcing rings are mounted on the middle part.

In this positive example from FR2799526, a reinforcing bar is mounted in the inner separation wall, in particular in a column inside the vessel.

In this negative example from US5822838, the wall is made of wound filament. This filament is no additional means to reinforce the wall, but defines the wall itself.

This place covers:
Pressure vessels in which the means to strengthen the wall are wall-to-wall bars, columns or rods in the interior of the pressure vessel.
In this positive example from EP0166492, wall-to-wall columns connect and support the two upper and lower flat walls.

In this negative example from DE4300484, the reinforcing means on the inner wall do not have a wall-to-wall column structure.

This place covers:
Pressure vessels with an inner and a separate outer vessel wall, the inner vessel wall being held in the outer vessel wall by suspensions means, which are mostly designed to minimize thermal transfer.
In this negative example from DE101347733, the whole vessel is mounted in a frame.

In this negative example from WO2010020431, circumferential bearing means (F17C 2205/0192) are no suspension means, as they hold the entire vessel upright from the outside.
.
Bearing means for the vessel itself are classified in F17C 2205/0192.
This place covers:
Pressure vessels in which the suspension means are in form of stiff bars, that can be submitted to traction or compression.
In this positive example from WO9859195, bars hold the inner tank.

In patent documents, the following words/expressions are often used as synonyms:
- "bar" and "rod"
This place covers:
Pressure vessels in which the suspension means are in form of cords, submitted to traction only.
In this positive example from DE603062, the inner vessel is held by a cord.

In this negative example from US6345933, cords attach the entire vessel to the ground (F17C 2205/0184).

This place covers:
Pressure vessels in which the suspension means are in form of magnetic means, avoiding contact between the vessel walls.
In this positive example from WO2006034521, the inner vessel is held in place by magnets.

This place covers:
Pressure vessels in which the inner vessel is attached at its neck to the outer vessel.
In this positive example from US4218892, the inner vessel of the vertical pressure vessel is attached at the neck only.

In this negative example from EP1041337, a bladder is attached at the neck.

Bladders F17C 2201/018 are usually attached at the neck, but they are not to be classified here.
This place covers:
Pressure vessels in which insulating means are provided to avoid or reduce thermal transfer between the fluid in the pressure vessel and the environment.
Attention is drawn to the following places, which may be of interest for search:
Thermal insulation in general |
When counting the number of layers in the group F17C 2203/0612, the thermal insulation layer is not counted.
Any material surrounding a pressure vessel has some thermal insulating effect, but only those documents should be considered having a thermal insulation in which the function of thermal insulation is explicitly mentioned.
This place covers:
Pressure vessels in which the insulating means have a solid consistency.
This place covers:
Pressure vessels in which the insulating means prevent radiation thermal transfer, like e.g. aluminum coating.
In this positive example from GB2454475, a radiation shield is wrapped around the vessel.

This place covers:
Pressure vessels in which the radiation shield is cooled and the heat is transferred by external means.
In this positive example from GB2414539, a cooling medium in form of a fluid is circulated and in contact with the shield.

This place covers:
Pressure vessels containing gas in a liquefied phase and in which the radiation shield is cooled by the gas in vaporized form. Usually, the gas has a cooling effect because of its discharge.
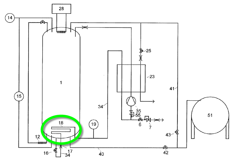
In this positive example from GB2025029, a constant flow of very cold vaporised helium serves as coolant for the shield.

This place covers:
Pressure vessels comprising a layer made of several thin reflective foils, sometimes in form of pads.
In this positive example from US6521077, multi-sheet blankets form insulation pads.

In this negative example from US3133659 a thicker ribbon is wrapped around the vessel in an overlapping helical scheme.

In this negative example from US3092148, a thicker sheet is wrapped several times around the vessel.

This place covers:
Pressure vessels in which the insulating means is made of aerogel, a material comprising about 99% pores.
In this positive example from US2010146992, granular aerogel surrounds the inner vessel.

This place covers:
Pressure vessels in which the insulating means is made of foam
In this positive example from EP0166492, foam is integrated in the wall.

This place covers:
Pressure vessel in which the foam is made of polyurethane.
This place covers:
Pressure vessels in which the insulating means is in granular form.
In this positive example from AU439960, ceramic balls are integrated in the wall.

This place covers:
Pressure vessels in which the insulating means is perlite in granular form.
In this positive example from WO2006001711, perlite is integrated in the wall.

This place covers:
Pressure vessels in which the insulating means is in fiber form.
In this positive example from US2004256395, fibers fulfill the explicit task of thermal insulation.

In this negative example from DE3103646, insulation is not mentioned in relation with the fibers.

This place covers:
Pressure vessels in which the fibers are glass wool.
In this positive example from US4366917, two glass wool fiber layers are used.

In this positive example from US3583351, a single glass wool fibre layer is used.

This place covers:
Pressure vessels in which the insulating means is wood.
In this positive example from DE2349100, wooden heat insulation is used on a ship.

This place covers:
Pressure vessels in which the insulating means is in form of panels, usually placed next to each other.
In this positive example from EP0543686, insulation on a ship is in form of panels.

Attention is drawn to the following places, which may be of interest for search:
Panels into ships |
This place covers:
Pressure vessels in which the insulating means is in liquid form.
In this positive example from US2507778, a liquid serves as insulating means.

This place covers:
Pressure vessels in which the liquid insulating means is a cryogen.
In this positive example from WO2007026332, liquefied cryogenic gas at its boiling point is used for insulation

This place covers:
Pressure vessels in which the liquid insulating means is water.
In this positive example from US2009114290, water is the insulating means.

This place covers:
Pressure vessels in which the insulating means is gaseous.
In this positive example from WO2009147162, an insulating cavity is filled with gas.

This place covers:
Pressure vessels in which the gaseous insulating means is an inert, non-reactive gas.
In this positive example from US3319431, an insulating cavity is filled with a non-combustible gas.

This place covers:
Pressure vessels in which the gaseous insulating means is air.
In this positive example from GB832880, air surrounds the vessel.

This place covers:
Pressure vessels in which the gaseous insulating means is a cryogen.
This place covers:
Pressure vessels in which the insulation is reached by evacuating an insulating cavity.
In this positive example from WO03018344, a vacuum cavity surrounds the vessel.

This place covers:
Pressure vessels in which the vacuum is maintained at a desired level by a getter, a reactive material used to remove traces of gas. The getter can be in form of a specific coating applied to the surface within the evacuated chamber.
In this positive example from WO9325843, the getter is placed in the intermediate evacuated space.

This place covers:
Pressure vessels for which the wall composition and layer structure and properties of these layers can be determined.
This place covers:
Pressure vessels comprising a liner, a solid layer located on the inner side of the vessel that prevents diffusion of the fluid and thus contact of the fluid with other layers and eventually corrosion. Liners are usually thin, and only moderately contribute to the mechanical resistance of the vessel.
In this positive example of EP0343098, a liner made of stainless steel is mounted in a pressure vessel for high-purity fluid. The term "liner" does not appear in the text.

In this negative example from EP2166260 coating for corrosion protection is sprayed on the vessel surface.

A liner is counted as a layer.
A layer fulfilling all the requirements of a liner (solid layer on the inner side to prevent diffusion) is to be classified herein too, even if the word "liner" does not explicitly appear.
If the word "liner" appears in the document, but the functionality of this "liner" differs from the requirements of a liner (solid layer on the inner side to prevent diffusion), the document is to be classified herein too.
If the word "liner" appears in the document without any further explanation, the document is to be classified herein too.
Simple coatings for corrosion protection are not to be considered as a liner.
This place covers:
Pressure vessels comprising a coating, a very thin painted or sprayed protection, usually against corrosion.
In this positive example from US2004089440, a coating is sprayed on the outside.

A coating is not is counted as a layer.
A layer fulfilling all the requirements of a coating (very thin, painted or sprayed) is to be classified here too, even if the word "coating" does not explicitly appear.
If the word "coating" appears in the document, like for cement coating, but the functionality of this "coating" differs from the requirements of a coating (very thin, painted or sprayed), the document is to be classified here too,
If the word "coating" appears in the document without any further explanation, the document is to be classified here too.
In patent documents, the following words/expressions are often used as synonyms:
- "paint and "fabric"
This place covers:
Pressure vessels comprising a layer made of usually adjacently wrapped bands, straps or ribbons.
In this positive example from NL6413265, ribbons are wrapped around a cylindrical vessel.

In this negative example from GB1518156, filaments, which have no ribbon form, are wrapped around a vessel.

Straps, bands or ribbons are counted as a layer.
This place covers:
Pressure vessels for which the number of walls and/or layers can be counted.
In this positive example from WO02074616, the drawing indicates 4 layers (layers 1-4), but from the definition of "layer", these 4 filament wraps are counted as one single layer.

In this positive example from GB1150131, the vessel comprises an inner envelope, and an outer envelope for thermal insulation. The inner envelope counts for a single wall (with one layer). Thermal insulation is per convention not counted as wall or layer.

This place covers:
Pressure vessels comprising only one wall made of one or several layers.
In this negative example from GB2440350, thermal insulation cavities separate and thus create 3 walls.

This place covers:
Pressure vessels, for which the single wall comprises only one layer.
In this positive example from NL7906614, the metallic vessel has the simplest construction with one single layered wall.

This place covers:
Pressure vessels, for which the single wall comprises two layers.
In this positive example from DE3716426, two layers are visible.

This place covers:
Pressure vessels, for which the single wall comprises three layers.
In this positive example from US3140006, three layers are visible.

This place covers:
Pressure vessels, for which the single wall comprises four or more layers.
In this positive example from US3372828, the single wall is made of 9 layers.

This place covers:
Pressure vessels comprising two or more walls. Usually, thermal insulating envelopes or cavities filled with a different fluid than the fluid stored, generate walls.
In this negative example from GB2249377, the stored fluid fills the cavities between of the pressure vessel: only one wall is counted.

For pressure vessels with two or more walls, no layers are counted.
This place covers:
Pressure vessels comprising two walls
In general the two structural walls are separated by thermal insulation.
In this positive example from WO0031459, two separated packages of layers defining two walls are separated by a space.

This negative example from DE3716426, one single wall with two layers is visible, without any separating space.

This place covers:
Pressure vessels comprising three or more walls.
In this positive example from US2002023926, three walls are counted.

This place covers:
Pressure vessels for which the wall's or layer's material is defined.
Material of exterior arrangement, insulation, assembling means, connecting components etc. are not considered.
This place covers:
Pressure vessels for which the wall's or layer's material comprises metal.
This place covers:
Pressure vessels for which the wall's or layer's metal comprises steel, that consists mostly of iron and has a carbon content between 0.2% and 2.1% by weight.
This place covers:
Pressure vessels for which the wall's or layer's material comprises non-magnetic steel.
This place covers:
Pressure vessels for which the wall's or layer's material comprises stainless steel.
This place covers:
Pressure vessels for which the wall's or layer's material comprises aluminium.
This place covers:
Pressure vessels for which the wall's or layer's material comprises an alloy, or for which a composition of the metal is disclosed.
Only alloys for which another groups are not foreseen are classified here.
Metals designated as "alloy" in the text, without revealing the exact composition, are classified here.
Alloys, for which the composition is revealed, are classified here, and in the group of the composing metal. Example: Al3Cr2Mg is classified as alloy and as aluminum.
The revelation of the composition of an alloy can be in any form: chemical formulae, by volume, by weight etc.
This place covers:
Pressure vessels for which the wall's or layer's material comprises FeNi36 or 64FeNi (US), known as Invar, a nickel steel alloy notable for its uniquely low coefficient of thermal expansion and resistance to cryogenic temperatures.
This place covers:
Pressure vessels for which the wall's or layer's material comprises lead (Pb).
This place covers:
Pressure vessels for which the wall's or layer's material is made of metal filaments.
In this positive example from GB48534, a metal filament winding forms a layer.

In this negative example from GB1518156, individual metal filaments do not form a layer.

This place covers:
Pressure vessels for which the wall's or layer's material is synthetic
This place covers:
Pressure vessels for which the wall's or layer's synthetic material comprises plastics.
This place covers:
Pressure vessels for which the wall's or layer's synthetic material is made of fibers or filaments.
In this positive example from EP0744274, a synthetic filament winding forms a layer.

In patent documents, the following words/expressions are often used as synonyms:
- "radial" and "circumferential"
This place covers:
Pressure vessels on which fibers or filaments are wound at right angle to the main axis of the vessel.
In this positive example from GB48534, filaments are radially wound around the middle part of the cylinder.

In patent documents, the following words/expressions are often used as synonyms:
- "radial" and "circumferential"
This place covers:
Pressure vessels on which fibers or filaments are wound in a way aligned with the main axis of the vessel.
In this positive example from US2009308874, filaments are axially wound around the middle part of the cylinder.

In this positive example from WO0157429, filaments are axially and radially wound.

This place covers:
Pressure vessels on which fibers or filaments are helically wound.
In this positive example from GB2253041, filaments are helically wound.

This place covers:
Pressure vessels on which fibers or filaments are embedded in a polymer.
In this positive example from WO03016777, fiber are embedded in a resin matrix.

In this place, the following terms or expressions are used with the meaning indicated:
FRM | composite (fiber reinforced resin matrix) |
FRM | Fibre reinforced resin |
In patent documents the following words "FRM" and "composite" are often used as synonyms.
This place covers:
Pressure vessels for which the composition of the wall's or layer's synthetic material is disclosed.
The revelation of the composition can be in any form: chemical formulae, by volume, by weight etc.
This place covers:
Pressure vessels for which the wall's or layer's material comprises concrete or cementitious materials.
Attention is drawn to the following places, which may be of interest for search:
Foundations, excavations, embankments, underground or underwater |
This place covers:
Pressure vessels for which the wall's or layer's material is made of a fluid in liquid or gaseous form.
In this positive example from GB1343187, a pressurized liquid fills the free space.

In this negative example from EP0624752, a gaseous thermal insulation surrounds the vessel.
This is no load-bearing layer in the sense of the definition of "layer".

This place covers:
Pressure vessels for which the wall's or layer's material is flexible.
In this positive example from GB2435505, the whole vessel is flexible.

In this negative example from US4982870, the shape of the vessel is flexible, but not the material.

This place does not cover:
Bladders |
This place covers:
Pressure vessels for which the wall's or layer's material is superconducting.
This place covers:
Pressure vessels for which the wall's or layer's material comprises a break point, i.e. an intentionally weakened section supposed to break first at overpressure or when punctured.
In this positive example from GB2080436, a weakened tab member is located at the bottom section.

In this positive example from WO2004113787, a weakened part is located at the top section.

This place covers:
Pressure vessels for which the wall's or layer's material is transparent.
In this positive example from US4589562, a transparent layer allows to consult the label underneath.

This place covers:
Pressure vessels for which the wall's or layer's material is pre-constrained.
In this positive example from WO9935036, the inner layer is pre-constrained.

This place covers:
Pressure vessels for which the wall's or layer's material comprises nanoparticles, usually sized between 1 and 100 nanometers.
Attention is drawn to the following places, which may be of interest for search:
Nanotechnology |
This place covers:
Means related to the stand or mounting of pressure vessels, to devices attached to it or in fluid connection with it, and to identification means.
This place covers:
Mounting arrangements allow the mounting of the pressure vessel but are not necessary for the structural integrity of the vessel, i.e. to avoid its bursting.
This place covers:
Mounting arrangements external to the pressure vessels.
This place covers:
Exterior arrangement in form of an external frame, usually for protection or transport.
In this positive example from EP1522786, a frame surrounds the vessel.

This place covers:
Exterior arrangement in form of an box in which the pressure vessel is contained, usually for protection or transport.
In this positive example from US4523548, 3 pressure vessels are mounted inside a common box.

Attention is drawn to the following places, which may be of interest for search:
Enclosures; Chambers |
This place covers:
Exterior arrangement in form of a dismountable hull to protect the vessel e.g. made out of neoprene, to protect from impacts.
In this positive example from US2001037549, two sections of composite fiber protect the vessel from bumps.

In this positive example from DE102007006047, the hull is welded and thus not dismountable.

This place covers:
Exterior arrangement which is also part of the vessel, the vessel wall itself fulfilling a double function: containing the fluid and constituting the external structure in which the vessel is mounted, e.g. a wing of a plane being at the same time the liquefied fuel tank.
In this positive example from EP1431096, the car frame is a vessel wall.

In this positive example from US3640237, the ship hull is a vessel wall.

This place covers:
Count of the number of pressure vessels and their external arrangements
This place covers:
Count of one single pressure vessel and its external arrangement.
In this positive example from EP1150059, a single spherical vessel is held in a frame.

In this negative example from BE471532, there is no exterior arrangement.

This place covers:
Count of two or more pressure vessels and their external arrangements.
In this positive example from US4523548, 3 pressure vessels are mounted inside a common box.

This place covers:
Count of two or more pressure vessels comprising at least one fluid connection.
In this positive example from US2005205137, several cylindrical pressure vessels are connected by several fluid connections.

In this negative example from EP1150059, no fluid connection is established.

In this negative example from DE4009248, the aligned cartridges are not in fluid connection.

This place covers:
Two or more pressure vessels in which the fluid connection is a serial fluid connection.
In this positive example from FR1222726, fluid from the right vessel needs to pass into the first vessel.

In most cases, there is no clear serial connection, so that generally, only the word "series" in the text can trigger classification in this group.
In this place, the following terms or expressions are used with the meaning indicated:
In series | Per analogy to an electrical connection in series, vessels are in fluid connection in a row, so that when fluid is removed, it has to pass through the vessel next in the row. |
This place covers:
Two or more pressure vessels in which the fluid connection is a fluid connection in parallel.
In this positive example from DE3024251, fluid can be filled into or emptied from each vessel independently.

In most cases, there is no clear parallel connection, so that mainly the word "parallel" in the text triggers classification in this group.
In this place, the following terms or expressions are used with the meaning indicated:
In parallel | Per analogy to an electrical connection in parallel, fluid connection in which vessels have an individual fluid connection, so that when fluid is removed, it has not to pass through another vessel. |
This place covers:
Fluid connection between several vessels with a manifold, wherein details of the manifold (e.g. single valves, detailed connections, way of distributing fluid) are visible or explained.
In this positive example from US2007215209, the inner structure of the manifold is defined.

In this place, the following terms or expressions are used with the meaning indicated:
Manifold | Fluid connection which is common to several vessels. |
This place covers:
Arrangement of two distinct pressure vessels, in which one vessel is mounted inside the other and in which each vessel could have be operated as an independent vessel in terms of withholding the internal pressure. Each vessel contains fluid to be stored, and not a fluid for another purpose like insulation. The fluid contained in the different vessels can be different.
In this positive example from US1692670, two clearly distinguishable cylindrical vessels are mounted one inside the other.

In this negative example from GB2249377, the same fluid occupies a single vessel separated in several chambers. There are no independent vessels.

In this negative example from GB412814, the common wall of both chambers is dominant.

Each independent vessel has to be considered separately with regard to its wall structure (number of layers, material etc...).
Vessels that share a common wall have to be considered individually: if the common wall is dominant, than a classification herein is not necessary; if the common wall is not extended, an independent vessel can be defined and classified herein.
This place covers:
A device that indicate a specific way of transporting the vessel.
In this positive example from FR1281179, cavities for forks or for a forklift are foreseen.

In this positive example EP1643182, it is explained that the form is ergonomic so as to easily lift the vessel by hand.

In this negative example from EP0034555, a small cartridge is, by its size, easy to lift by human force and easy to transport, but there is not specific device that suggests a certain mode of transport.

This place covers:
The device for transport comprising wheels
In this positive example from US2006261567, wheels can be attached to the vessel.

Attention is drawn to the following places, which may be of interest for search:
Hand carts having only one axis carrying one or more transport wheels | |
Hand carts having more than one axis carrying transport wheels | |
Gas bottles for domestic use |
Specific vehicles with wheels like e.g. trailers and trucks transporting pressure vessels are classified in groups in F17C 2270/0165.
This place covers:
The device for transport comprising a handgrip.
In this positive example from NL7906614, the handgrip is on the vessel.

In this positive example from WO0111285, the handgrip is mounted on a transporting box.

This place covers:
A device allowing to stack vessels or groups of vessel upon each other.
In this positive example from US2010186426, a specific frame allows to stack groups of vessel.

In this positive example from DE20010514U, a stacking device is mounted on the protection cap and fits with the mounting feet at the bottom of the vessel.

In this negative example from US4846088, the pressure vessels are piled on a ship, but without any detailed indication about a stacking device.

In patent documents, the following words/expressions are often used as synonyms:
- "nestable and "stackable"
This place covers:
A device, e.g. a lock, preventing access to or removal of one or several vessels.
In this positive example from GB2171785, a safety lock holds a protective cap on the vessel.

In this positive example from US2007109068, access to the vessel is prevented by a lock on a box.

Attention is drawn to the following places, which may be of interest for search:
Signalling or calling systems, Alarm systems |
This place covers:
A device, e.g. a ventilator or ventilation openings, that support ventilation of the room or box in which the pressure vessel is stored.
In this positive example from EP1037269, two ventilators are mounted in the box wall.

In this negative example from WO2007048953 a vent valve is mounted on the vessel, but not on a room or box in which the pressure vessel is stored.

This place covers:
A device directly on the pressure vessel allowing an upright or lying fixed stable position.
In this positive example from GB412814, mounting feet are placed below a spherical vessel.

In this positive example from EP0826433, the bottom of the pressure vessel is formed so as to allow a stable upright position.

In this negative example from DE19952611, the flat bottom of the pressure vessel would allow an upright position, but there is no form that suggests mounting feet.

This place covers:
A device allowing not only positioning of the pressure vessel to the ground but an attaching, mooring or anchoring.
In this positive example from DE2447246, the vessel is attached to the sea ground.

In this positive example from US6345933, the vessel is attached to the ground by ropes

In this negative example from DE2633607, the supporting elements are not anchored to the ground.

This place covers:
A device allowing hanging up and lifting of the vessel.
In this positive example from DE20204336U, the vessel is hung up with crooks.

In this negative example from GB2440350, the inner vessel is hung in the outer vessel by suspension means.

Hanging up one vessel inside another is dealt with in F17C 2203/014, "suspension means".
This place covers:
A device allowing to maintain the vessel in an external structure.
In this positive example from EP1060936, the vessel can be attached into a vehicle by screws.

In this positive example from WO2010020431, circumferential bearing means hold the vessel upright.

This place covers:
A device comprising means absorbing shocks.
In this positive example from US2011147390, a shock absorbing padding is placed at the bottom of the tank.

This place covers:
Devices through which the fluid contained in the vessel flows or may flow.
Attention is drawn to the following places, which may be of interest for search:
Filling nozzles |
This place covers:
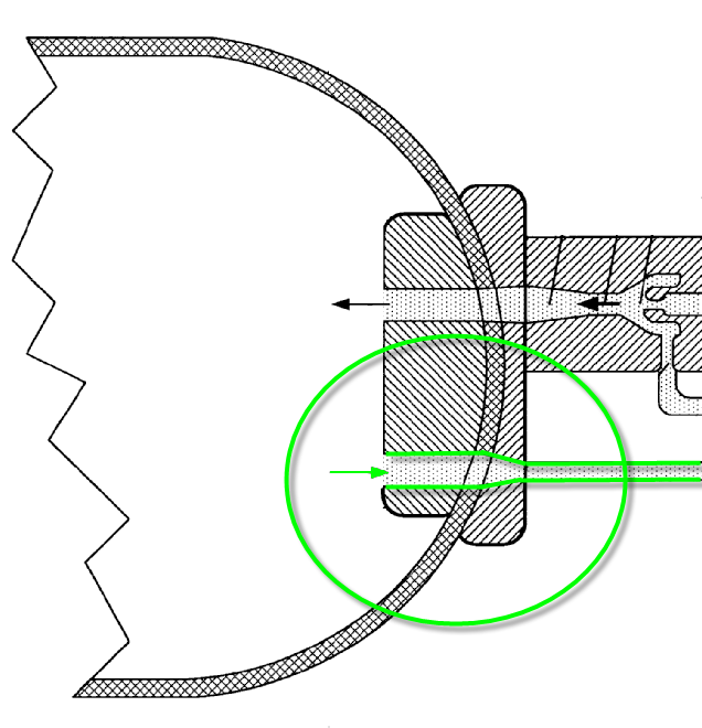
Bosses and boss collars for which details related to the mounting, the sealing or the attachment to the vessel are available.
In this positive example from US2010072209, boss and boss collar are detailed.

In this place, the following terms or expressions are used with the meaning indicated:
Boss | The zone around a circulate opening of the pressure vessel. |
Boss collar | Particular zone of the boss, at which the boss is in contact with the vessel body |
This place covers:
Device for protecting the boss of a pressure vessel, and the valves mounted thereon, from impact. This device can be a prolonged part of the vessel wall.
In this positive example from BE1006503, the protection is flat.

In this positive example from FR1120882, the protection surrounds the valve.

Attention is drawn to the following places, which may be of interest for search:
Pressure vessels | |
Covers or similar closure members for pressure vessels in general | |
Covers with safety devices, e.g. to prevent opening prior to pressure release | |
Sealings | |
Covers for housings |
This place covers:
Device for permanently closing the vessel openings, allowing only exceptionally an opening
In this positive example from FR1435928, a closure device is mounted on the vessel.

In this positive example from GB291061, a closure device is screwed on the vessel.

This place does not cover:
Valves | |
Pressure regulators |
This place covers:
Closure means with a weakened zone bursting when a limit pressure is reached.
In this positive example from US4219126, the closure mean ruptures at a thinner weak zone

This place does not cover:
Weakened zones in the vessel wall itself |
In patent documents, the following words/expressions are often used as synonyms:
- "rupture" and "burst"
This place covers:
Closure means with a heat sensitive zone fusing or melting when a limit temperature is reached.
In this positive example from US2004159352, a melting device is placed in a manifold.

This place covers:
Closure means with a weakened zone to be easily pierced or punctured.
In this positive example from EP0155407, the cartridge discloses a zone to be punctured by a needle.

In patent documents, the following words/expressions are often used as synonyms:
- "pierce" and "puncture"
This place covers:
Valves through which the fluid contained in the vessel flows or may flow.
Attention is drawn to the following places, which may be of interest for search:
Valves for pressure vessels |
Valves related to other processes, like the cooling process, are not classified.
This place covers:
Valves with electrical actuation, usually a solenoid.
In this positive example from EP1990568, a solenoid valve is disclosed.

This place covers:
Valves with a manual actuation.
In this positive example from BE716158, the manual actuation is materialized by a handle on top.

This place covers:
Valves the opening of which is triggered by dangerous state of the fluid, usually overpressure.
In this positive example from EP1318347, gas is evacuated at overfilling.

Attention is drawn to the following places, which may be of interest for search:
Safety valves |
PRV | pressure relief valves |
SV | Safety valves |
In patent documents the following words "PRV", "SV" and "venting valve" are often used as synonyms.
This place covers:
Valves that prevents fluid flow in a certain direction.
In this positive example from US2004123735, the fluid can only flow out through the branch with the check-valve.

Attention is drawn to the following places, which may be of interest for search:
Check valves |
NRV | Non-return valves |
In patent documents the following words "NRV" and "back pressure valve" are often used as synonyms.
This place covers:
Regulators for pressure with a set point and means to stay at it.
In this positive example from WO0201306, a pressure regulator is mounted inside the vessel.

Attention is drawn to the following places, which may be of interest for search:
Systems for controlling and regulating non-electrical variables |
This place covers:
Filters for purifying the stored fluid.
In this positive example from US4111661, a filter is mounted inside the vessel.

This place covers:
Filters of the sintered type, like sintered bronze, often used in applications requiring high temperatures resistance.
This place covers:
Filters of the active carbon type with extremely porous activated carbon for absorption or chemical reaction to enable high quality filtering.
This place covers:
Devices to reduce flow of the fluid, like restrictors or throttles.
In this positive example from US2005028536, flow is reduced.

In this positive example from EP1445622, a capillary stem restricts the flow of hyperpolarized gas.

This place covers:
Pipes for which details are available.
In this positive example from US2006254676, details of the pipes are visible, in particular the bending and the parts located in the vessel and at the pressure vessel inlet.

In this negative example from EP0908665, no details about the pipe are visible. In purely functional drawings, pipes are often represented symbolically as a line between two points, without any details.

Attention is drawn to the following places, which may be of interest for search:
Loading unloading fluids for ships | |
Pipes, joints or fitting for pipes |
This place covers:
Pipes with a thermal insulation.
In this positive example from US2235424, the pipe is insulated.

In this negative example from US2005211711, the pipes run through the vessel and insulate the fluid inside the vessel.
The convenient subclass is "Thermal insulation by liquid means (F17C 2203/037)".

This place covers:
Pipes mounted inside another one
In this positive example from US3355893, several coaxial pipes reach into an underground vessel.

This place covers:
Pipes with a ripped outer or inner surface.
In this positive example from US2007186925, a ripped pipe is directly mounted on the vessel.

This place covers:
Pipes which, in use, can take several locations due to the flexibility of the material or due to articulations.
In this positive example from DE19910894, the pipe follows the fluid level in the vessel.

In this positive example from WO2005032942, the pipe adapts to the movement between ship and mooring buoy.

Attention is drawn to the following places, which may be of interest for search:
Hose |
This place covers:
Pipes functioning in parallel, one being an inflow (usually liquefied gas), the other a backflow line (usually gas).
In this positive example from EP0889274, a liquefied fluid pipe and a gas pipe run in parallel and are located in parallel.

In this positive example from WO2006008299, a liquid hose and a vapor hose run in parallel.

In this positive example from EP2236904, a LNG pipe and a gas pipe run in parallel.

This place covers:
Means to quickly connect two devices so as to transfer fluid.
In this positive example from DE29711842U, a coupling allows to branch to a pipe.

In this negative example from EP1099664, the coupling has the form of dispensing pistols.

Attention is drawn to the following places, which may be of interest for search:
Couplings of the quick-acting type |
Quick connecting means in form of a dispensing coupling are classified with "Dispensing pistols" in F17C 2205/0376
This place covers:
Adapter to be located between means to connect two coupling devices, these means being for example a quick coupling means or a dispensing pistol.
In this positive example from EP1099664, an adapter is mounted on a dispensing pistol.

This place covers:
Means to quickly connect two devices so as to transfer fluid, the means having the form of a pistol, with the typical pistol bend.
In this positive example from EP1669663, the dispensing pistol is for liquefied gas.

Quick connecting means in form of a dispensing coupling which have not the typical pistol bend are classified with "quick connecting means" in F17C 2205/037
This place covers:
Pressure vessels comprising an access to the inner space for maintenance or inspection, no matter whether the access is dimensioned for a whole person or for a hand.
In this positive example from EP1522786, a manhole is situated on top of the vessel.

In this negative example from DE69723389T2, a manhole provides access to the protective concrete surrounding, not the vessel itself.

All vessels have an access to the inside. Those accesses that justify a classification herein should explicitly be designed for that purpose, e.g. maintenance or inspection should be mentioned in the text, or a ladder should be placed next to the access.
This place covers:
Valves or regulators for which details of the internal mechanisms are visible, which are thus not represented as functional drawings, but rather as workshop drawings or cut views.
In this positive example from FR847127, the valve seat, the spring, and a solenoid are visible.

In this negative example from US2003010395, valves are only represented as symbol.

This place covers:
Compact unit comprising several valves or regulators mounted en bloc.
In this positive example from FR2798450, one single body holds 5 types or valves.

In this negative example from EP1726869, a sequence of valves seems mounted close to the vessel, but there is no single unit.

Attention is drawn to the following places, which may be of interest for search:
Construction of housing formed from a plurality of the same valve elements |
This place covers:
Localisation of valves, regulators or filters in the gas storage or handling process.
This place covers:
Localisation of valves, regulators or filters at least partially inside the pressure vessel.
In this positive example from US5197710, the insertion of the valve is partial.

In this positive example from WO0181822, the pressure regulator is mounted entirely inside the vessel

This place covers:
Localisation of valves, regulators or filters on or in direct contact with the pressure vessel.
In this positive example from BE471532, the valve is mounted on the vessel.

In this negative example from DE10058496, the valves marked in red are placed on the pipe, only one valve directly mounted on the pressure vessel could be classified here.

This place covers:
Localisation of valves, regulators on two opposed or distant sides of the pressure vessel.
In this positive example from EP0753700, two openings are situated at opposite locations on the vessel.

In this positive example from DE19937470, openings are situated at opposite locations on the vessel and on the middle part

In this negative example from FR2067600, the main opening is flanked by two secondary openings.

The presence of appropriate openings, within the explicit presence of valves or regulators, is sufficient to allow a classification here.
An opening which is not on an opposed or at least distant localisation on the vessel is not classified herein.
This place covers:
Devices carrying information about the content of the vessel or the vessel itself.
In this positive example from FR2849606, a maintenance report is attached to vessel.

Attention is drawn to the following places, which may be of interest for search:
Labeling or tagging machines, apparatus, or processes | |
Logistics for storage, shipping, distribution, loading | |
Inventory or stock management |
This place covers:
Devices using coating to carry the information.
In this positive example from US2007164040, the gas type is marked on the vessel.

Coating which has not role in carrying information like e.g. coating that serves for protection against mechanical impact, is not classified here, but only under F17C 2203/0607
This place covers:
Devices using a sticker to carry the information.
In this positive example from WO8504380, a label is placed between two layers.

This place covers:
Devices using bar codes to carry the information.
In this positive example from EP0515184, a bar code is attached to the valve.

This place covers:
Devices using magnetic means to carry the information.
In this positive example from WO2007042879, an electromagnetic tag is attached at the neck of the vessel.

This place covers:
Devices using electronic chips to carry the information.
In this positive example from FR2868186, information carried on chips can be transmitted.

This place covers:
Devices using RFID to carry the information.
In this positive example from EP1988327, RFID allows transmitting information over longer distances.

This place covers:
Manufacturing steps or manufacturing method for pressure vessels.
In this positive example from WO03031860, several manufacturing steps of a cylindrical vessel are illustrated.

In this negative example from GB2096299, round corners appear, but are not sufficient to deduct any manufacturing method like moulding.

Attention is drawn to the following places, which may be of interest for search:
Processing sheet of metal or metal tubes or rods without removing material | |
Processing metal and making hollow objects | |
Turning, boring | |
Polishing | |
Shaping or joining of plastics | |
Presses | |
Non mechanical removal of metallic material from surface, inhibiting corrosion of metallic material |
Ideally, manufacturing steps or methods are explicitly disclosed. Alternatively the vessel must be described in a way indicating how it has been manufactured e.g. "blow-moulded vessel".
This place covers:
Manufacturing steps or manufacturing method for pressure vessels during which material is put into a certain shape.
This place covers:
Manufacturing steps or manufacturing method for pressure vessels comprising moulding, e.g. applied to plastics or metal.
This place covers:
Manufacturing steps or manufacturing method for pressure vessels comprising injection moulding, during which heated material is forced into a mould cavity where it cools and hardens.
This place covers:
Pressure vessel for which blow moulding is disclosed as manufacturing step, usually to form hollow elements, consisting in forcing heated material into a mould cavity where it cools to form hollow parts.
Attention is drawn to the following places, which may be of interest for search:
Blow moulding of plastics |
In patent documents, the following words/expressions are often used as synonyms:
- "Extrusion blow moulding", "injection blow moulding", and "stretch blow moulding"
This place covers:
Manufacturing steps or manufacturing method for pressure vessels using wax moulds, which are lost after the process.
In patent documents, the following words/expressions are often used as synonyms:
- In the patent documents the following words "die cast" and "wax moulding" are often as used as synonyms.
This place covers:
Manufacturing steps or manufacturing method for pressure vessels comprising rotation moulding, causing the material to disperse and stick to the mould walls.
In patent documents, the following words/expressions are often used as synonyms:
- "roto casting" and "spin casting"
This place covers:
Manufacturing steps or manufacturing method for pressure vessels comprising winding
In this positive example from US5202165, details of the winding step are visible.

In this negative example from US2011210131, a wound pressure vessel is disclosed without details of the manufacturing process.

Attention is drawn to the following places, which may be of interest for search:
Winding | |
Shaping composites |
The term "wound" or "winding" is per se not sufficient to materialize a manufacturing step. A wound pressure vessel is classified under
F17C 2203/0663. Manufacturing steps or a manufacturing method details how the pressure vessel is wound is required to classify herein.
This place covers:
Manufacturing steps or manufacturing method for pressure vessels comprising winding with a mandrel, which is removed after the process.
In this positive example from US6189723, the removable mandrel is visible.

In this negative example from FR2575966, the winding takes place around a liner, which is not removed afterwards.

This place covers:
Manufacturing steps or manufacturing method for pressure vessels comprising a form of polishing, e.g. by sand blasting.
This place covers:
Manufacturing steps or manufacturing method for pressure vessels comprising a metal working process, like deep drawing, stamping or cutting.
In this positive example from US4023696, a punch forms metal into a vessel.

Attention is drawn to the following places, which may be of interest for search:
Making hollow objects for high pressure containers |
This place covers:
Manufacturing steps or manufacturing method for pressure vessels comprising a non-metal working process, like extruding.
In this positive example from WO0236333, a polymeric vessel is formed by extruding.

Attention is drawn to the following places, which may be of interest for search:
Shaping or joining of plastics |
This place covers:
Manufacturing steps or manufacturing method for pressure vessels during which material parts are assembled to complete the vessel.
Unless particularly interesting and exceptional assembling steps are detailed, the mounting of valves on the vessel should not be classified herein.
This place covers:
Manufacturing steps or manufacturing method for pressure vessels during which material parts are assembled by welding
In this positive example from WO8900658 weld spots are visible in a drawing.

Attention is drawn to the following places, which may be of interest for search:
Soldering, welding |
As there is no other classification entry related to welding, an explicit welding manufacturing step is not necessary, so that the term "welded" or the presence of welding spots on drawings are sufficient for classification in this group.
This place covers:
Manufacturing steps or manufacturing method for pressure vessels during which material parts are assembled by friction welding.
In this positive example from WO2004096459, several parts are assembled by friction welding at the same time.

This place covers:
Manufacturing steps or manufacturing method for pressure vessels during which material parts are assembled by press- or shrink-fitting.
In this positive example DE8619754U, fitted parts of the middle part are slightly conical.

This place covers:
Manufacturing steps or manufacturing method for pressure vessels during which material parts are sprayed.
In this positive example from US2004089440, glue is sprayed.

This place covers:
Manufacturing steps or manufacturing method for pressure vessels during which material parts are assembled by adhesive means like glue.
In this positive example from WO02088593, layers are glued together.

In this negative example from WO0148418, fibers in a layer are adhered by a matrix material, but this is not considered an assembling step.

This place covers:
Manufacturing steps or manufacturing method for pressure vessels during which material parts are assembled by screws or bolts or rivets.
In this positive example from DE671013, a screw holds parts of the vessel together.

In this negative example from US2372800, two parts of a vessel are screwed together. This example is classified in "assembling processes"

This place covers:
Particular details or locations in relation with manufacturing steps or manufacturing method for pressure vessels.
Any details related to a way of assembling walls or layers, like the presence of welding spots, the placing of an O-ring or a way to fold metal in the contact zone, are classified herein.
A manufacturing process step does not need to be explicitly mentioned, in most cases, a drawing with a detail is sufficient.
This place covers:
Details in relation with the assembling of walls or layers.
In this positive example from WO9220954, a layer is assembled with a certain angle.
![]()
![]()
In this positive example from EP0166492, the layer has a honeycomb structure.

In this positive example from WO2010112715, layers are maintained by an H-profiled element.

This place covers:
Details in relation with the assembling of end pieces.
In this positive example from WO03031860, the mounting steps of closing end pieces is illustrated.

In this positive example from US2011253727, the form of the edge of the end piece is detailed.

This place covers:
Apparatus related to the assembling of end pieces and to the inserting of valves.
In this positive example from EP0780191, the focus is on the mounting apparatus, not on the vessel.

Attention is drawn to the following places, which may be of interest for search:
Applying closure members to bottles, jars, containers |
This place covers:
Details in relation with the filling of insulant into a wall, e.g. insertion and compression of perlite.
In this positive example from WO2010039198, Aerogel is added to an insulating layer.

This place covers:
Fluid stored in the pressure vessel or handled during charging or discharging into or from a pressure vessel.
In this positive example from WO2010039198, the fluid stored in the tank is hydrogen.

Fluids not being the primary fluid to be stored in the tank, e.g. fluids for insulation layers, are not classified herein.
Mixtures of different fluids are classified in all relevant classes into which each fluid composing the mixture would be classified, and additionally into the class "Mixtures", e.g. a mixture of He and O2 are classified in the classes related to Helium , Oxygen, and "Mixtures".
This place covers:
Fluid represented by a single sort of molecules, or mixture containing at least one fluid represented by a single sort of molecules.
This place covers:
Fluid comprising hydrogen (H2).
Attention is drawn to the following places, which may be of interest for search:
Hydrogen; Gaseous mixtures containing hydrogen |
This place covers:
Fluid comprising carbon dioxide (CO2).
Attention is drawn to the following places, which may be of interest for search:
CO2 capture or storage with Subterranean or submarine CO2 storage |
This place covers:
Fluid comprising carbon monoxide (CO).
This place covers:
Fluid comprising mono-atomic fluids with very low chemical reactivity, like), neon (Ne), argon (Ar), krypton (Kr), xenon (Xe) or radon (Rn).
This place covers:
Fluid represented by a mixture of molecules or mixture containing at least one fluid represented by a mixture of molecules.
This place covers:
Fluid comprising air (4/5 nitrogen, 1/5 oxygen, argon and traces of carbon dioxide).
The constituents of air, like oxygen or nitrogen are not additionally classified in the relevant classes
This place covers:
Hydrocarbon, composition of carbon and hydrogen atoms, of the type CmHn.
This place covers:
Hydrocarbon entirely or essentially made of methane CH4, but generally comprising also ethane and higher hydrocarbons.
Attention is drawn to the following places, which may be of interest for search:
Capture or disposal of methane | |
Technologies for the production of fuel of non-fossil origin |
Natural gas is generally rather defined by its heat value than by its composition.
In patent documents, the following abbreviations are often used:
CNG | Compressed Natural Gas |
LNG | Liquefied Natural Gas |
GNC | Gaz Naturel Comprimé |
GNL | Gaz Naturel Liquéfié |
PLNG | Pressurized Liquefied Natural Gas |
This place covers:
Hydrocarbon entirely or essentially made of propane C3H8 or butane C4H10, but generally comprising also some higher or lower hydrocarbons.
In patent documents, the following abbreviations are often used:
LPG | Liquefied Petroleum Gas |
GPL | Gaz Pétrole Liquéfié |
This place covers:
Fluid comprising hydrates, a mixture of hydrocarbon and water.
This place covers:
Fluid comprising toxic or pollutant substances, like chlorine.
This place covers:
Fluid stored or transferred is a refrigerant.
In this positive example from EP1333223, Chlorodifluoromethane or ,1,1,2-Tetrafluoroethane is stored in the tank.

In this negative example from US2003159800, the refrigerant is not the fluid stored in the vessel, but in an attached refrigerating system.

This place covers:
Fluid cleaned of bacteria, particles. organic and inorganic substances, often used in the semiconductor manufacturing process.
This place covers:
Gas in an hyperpolarized state (ionised, having a negative potential).
This place covers:
Combustion fluid or propellant for rockets or space vehicles, e.g.N2H4.
This place covers:
Particular characteristics of the fluid stored in the pressure vessel or before transfer into the pressure vessel.
If a network of pressure vessels, the fluid in each pressure vessel and the transfer into each pressure vessel have to be considered separately and eventually classified.
E.g.: if a vessel 1 is emptied into a vessel 2, vessel 1 may be considered for classification into F17C 2223/00 and its sub-groups, and vessel 2 has to be considered for classification into F17C 2225/00 and its sub-groups. Finally, actual classification should only take place if "interesting", specific or unconventional transfer processes are disclosed.
This place covers:
Phase of the fluid stored in the pressure vessel or before transfer from the pressure vessel.
This place covers:
Fluid stored in the pressure vessel or before transfer from the pressure vessel is in a single phase.
This place covers:
The single phase of the fluid stored in the pressure vessel or before transfer from the pressure vessel is dense or supercritical, i.e. at a temperature or pressure above the critical point, where no distinction between liquid or gas exists.
In this positive example from US2003115889, natural gas is in dense phase.

This place covers:
The single phase of the fluid stored in the pressure vessel or before transfer from the pressure vessel is gaseous.
In this positive example from US201007229, compressed hydrogen gas is stored.

In patent documents, the following abbreviations are often used:
CNG | Compressed Natural Gas |
GNC | Gaz Naturel Comprimé |
This place covers:
The single phase of the fluid stored in the pressure vessel or before transfer from the pressure vessel is liquid.
Fluids in liquid form, other than "gas" in the sense of the definition for this subclass, should not be classified in F17C. Some documents though may appear in which the liquid form is present e.g. a vessel filled completely with pure subcooled gas.
This place covers:
The single phase of the fluid stored in the pressure vessel or before transfer from the pressure vessel is solid.
In this positive example from WO2011093786A1, a solid block of CO2 is placed into the vessel during manufacturing.

Fluids in solid form, other than "gas" in the sense of the definition for this subclass, should not be classified in F17C. Some documents though may appear in which the solid form is present.
This place covers:
Fluid stored in the pressure vessel or before transfer from the pressure vessel is in a two-phase state.
This place covers:
The two-phase state is liquid and gaseous, and the fluid concerned can be liquefied at high pressure under normal temperatures, like butane or propane.
In this positive example from DE102004044259, liquefied propane is stored.

In patent documents, the following abbreviations are often used:
LPG | Liquefied Petroleum Gas |
GPL | Gaz Pétrole Liquéfié |
This place covers:
The two-phase state is liquid and gaseous, and the fluid concerned is in liquid state at cryogenic temperature, like oxygen, hydrogen or natural gas.
In this positive example from WO2010039198, liquefied hydrogen is stored.

Attention is drawn to the following places, which may be of interest for search:
In patent documents, the following abbreviations are often used:
LNG | Liquefied Natural Gas |
GNL | Gaz Naturel Liquéfié |
PLNG | Pressurized Liquefied Natural Gas |
This place covers:
The liquid and gaseous two-phase state is additionally sub-cooled, i.e. at a temperature lower than saturation temperature.
In this positive example from EP1353112, liquid CO2 is subcooled.

This place covers:
The two-phase state is solid and gaseous, like CO2 dry ice.
In this positive example from WO9403288, solid carbon dioxide sublimates.

This place covers:
The two-phase state is solid and liquid, like hydrates.
This place covers:
Fluid stored in the pressure vessel or before transfer from the pressure vessel is in a three-phase state, i.e. at the triple point.
In this phase diagram extracted from Wikipedia, the triple point is visualised.

This place covers:
Pressure of the fluid stored in the pressure vessel or before transfer from the pressure vessel.
The rule of classification, according to which a technical feature has to be explicitly mentioned, is not strictly applicable here: pressure can be estimated, if there are sufficient hints.
The boundaries indicated in the groups (1 bar, 10 bars, 80 bars) are merely to be understood as an indication and an order of magnitude. They are not binding or strict.
In doubt, it might be useful to classify into two adjacent classes (high pressure and very high pressure, high pressure and small pressure, or small pressure and not under pressure) simultaneously.
Hints allowing to estimate pressure can be in the drawings, like the thickness of the vessel wall, or knowledge from the context or the application the fluid is used in.
This place covers:
The pressure is very low, around 1 bar absolute, or the vessel is not under pressure, open and in direct contact with the environment.
In this positive example from EP2103863, liquid oxygen is stored under lowest pressure.

This place covers:
The pressure is low, from 1 to 10 bars absolute, or the pressure vessel contains liquefied gas and is submitted to its vapor pressure.
This place covers:
The pressure is high, from 10 bars to 80 bars absolute.
This place covers:
The pressure is very high, above 80 bars absolute.
This place covers:
The pressure is sub-atmospheric, e.g. when vacuum is intentionally maintained in the pressure vessel.
This place covers:
Fluid within one phase discloses different layers e.g. liquefied gas which is sub-cooled in the lower layers of the liquid phase, and at saturation temperature in the higher layers of the liquid phase.
In this positive example from WO9941164, stratification is obtained in a gaseous fluid.

In this positive example from JP59019800, liquefied gas stratifies in two layers.

In this negative example from WO0134235, a liquid phase is topped by the vapor phase. Each phase is homogeneous.

This place covers:
Fluid removal point with a particular location or position.
In this positive example from CH239535, the upper removal tube is bent upwards in a detailed drawing.

In this positive, more schematic example from WO0134235, a tube is prolonged inside the liquid in the vessel.

Only documents in which the vessel contains at least two phases of the fluid should be classified. There is no need to classify a removal point in the gas for a vessel in which there is nothing else than gas.
This place covers:
Fluid removed is gas only or removal point is situated in the gas phase.
In this positive example from FR2607575 the removal tube's end is located on top of the vessel.

This place covers:
Gas is removed through a tube that extends into the vessel through the liquid phase.
In this positive example from CH239535, the upper tube reaches the gas phase through the liquid phase.

This place covers:
Fluid removed is liquid only or removal point is situated in the liquid phase.
In this positive example from DE102005002976, liquid carbon dioxide is removed from the bottom of the vessel.

This place covers:
Liquid is removed through a tube that extends into the vessel through the gas phase.
In this positive example from WO2007107509, liquefied natural gas is removed with a dip tube.

This place covers:
Fluid removed is solid only or removal point is situated in the solid phase.
This place covers:
Particular characteristics of the fluid after being transferred.
In this positive example from EP1846691, the handled fluid after transfer is gaseous.

If a network of pressure vessels, the discharge from each pressure vessel has to be considered separately and eventually classified.
E.g.: if a vessel 1 is emptied into a vessel 2, vessel 1 may be considered for classification into F17C 2223/00 and its sub-groups, and vessel 2 has to be considered for classification into F17C 2225/00 and its sub-groups. Finally, actual classification should only take place if "interesting", specific or unconventional transfer processes are disclosed.
Consult also F17C 2223/00
This place covers:
Phase of the fluid after being transferred.
This place covers:
Fluid after being transferred is in a single phase.
This place covers:
The single phase of the fluid after being transferred is dense or supercritical, i.e. at a temperature or pressure above the critical point, where no distinction between liquid or gas exists.
In this positive example from US2003115889, natural gas is in dense phase.

This place covers:
The single phase of the fluid after being transferred is gaseous.
In this positive example from CH209041, gas is transferred.

In patent documents, the following abbreviations are often used:
CNG | Compressed Natural Gas |
GNC | Gaz Naturel Comprimé |
This place covers:
The single phase of the fluid after being transferred is liquid.
Fluids in liquid form, other than "gas" in the sense of the definition for this subclass, should not be classified in F17C. Some documents though may appear in which the liquid form is present e.g. a vessel filled completely with pure subcooled gas
This place covers:
The single phase of the fluid after being transferred is solid.
Fluids in solid form, other than "gas" in the sense of the definition for this subclass, should not be classified in F17C. Some documents though may appear in which the solid form is present.
This place covers:
Fluid after being transferred is in a two-phase state.
This place covers:
The two-phase state is liquid and gaseous, and the fluid concerned can be liquefied at high pressure under normal temperatures, like butane or propane.
In this positive example from WO2005058684, liquefied gas is transferred without phase change.

In patent documents, the following abbreviations are often used:
LPG | Liquefied Petrol Gas |
GPL | Gaz Pétrole Liquéfié |
This place covers:
The two-phase state is liquid and gaseous, and the fluid is liquefied under cryogenic temperatures, like oxygen, hydrogen or natural gas.
In patent documents, the following abbreviations are often used:
LNG | liquefied natural gas |
GNL | Gaz Naturel Liquéfié |
PLNG | pressurized liquefied natural gas |
This place covers:
The two-phase state is liquefied gas, and the fluid phase is additionally sub-cooled, i.e. at a temperature lower than saturation temperature.
This place covers:
The two-phase state is solid and gaseous, like CO2 dry ice.
This place covers:
The two-phase state is solid and liquid, like hydrates.
This place covers:
Fluid after being transferred is in a three-phase state, i.e. at the triple point.
This place covers:
Pressure of the fluid after being transferred.
The rule of classification, according to which a technical feature has to be explicitly mentioned, is not strictly applicable here: pressure can be estimated, if there are sufficient hints.
The boundaries indicated in the groups (1 bar, 10 bars, 80 bars) are merely to be understood as an indication and an order of magnitude. They are not binding or strict.
In doubt, it might be useful to classify into two adjacent classes (high pressure and very high pressure, high pressure and small pressure, or small pressure and not under pressure) simultaneously.
Hints allowing to estimate pressure can be in the drawings, like the thickness of the vessel wall, or knowledge from the context or the application the fluid is used in.
This place covers:
The pressure is very low, around 1 bar absolute, or the vessel is not under pressure, open and in direct contact with the environment.
This place covers:
The pressure is low, from 1 to 10 bars absolute, or the pressure vessel contains liquefied gas and is submitted to its vapor pressure.
This place covers:
The pressure is high, from 10 bars to 80 bars absolute.
This place covers:
The pressure is very high, above 80 bars absolute.
This place covers:
The pressure is sub-atmospheric, e.g. when vacuum is intentionally maintained in the pressure vessel.
This place covers:
Fluid within one phase discloses different layers e.g. liquefied gas which is sub-cooled in the lower layers of the liquid phase, and at saturation temperature in the higher layers of the liquid phase.
This place covers:
Fluid filling point with a particular location or position.
Only documents in which the vessel contains at least two phases of the fluid should be classified. There is no need to classify a filling point in the gas for a vessel in which there is nothing else than gas.
This place covers:
Fluid filling point is situated in the gas phase.
In this positive example from US2008141684, the filling tube's is located in the gas phase.

This place covers:
Fluid is filled at several filling points, and condenses at the same time surrounding gas vapor.
In this positive example from WO2008099977, filling takes place at several points in the gas phase, where recondensation takes place.

This place covers:
Gas is filled through a tube that extends into the vessel through the liquid phase.
In this positive example from US2008141684, the upper tube reaches the gas phase through the liquid phase.

This place covers:
Fluid filling point is situated in the liquid phase.
In this positive example from US5404918 the filling tube's end is located on bottom of the vessel.

This place covers:
Liquid is filled through a tube that extends into the vessel through the gas phase.
In this positive example from FR2607575 the filling tube's end is located on the bottom of the vessel.

This place covers:
Fluid filling point is situated in the solid phase.
This place covers:
Methods or means for transferring fluid out of or into a pressure vessel. Method or means for achieving thermal exchange with fluid stored in or transferred out of or into a pressure vessel.
This place covers:
Methods or means for transferring fluid out of or into a pressure vessel.
In this positive example from US2836963, the pressure vessel contains a piston.

In this negative example from BE471532, fluid is discharged after opening the valve.

When the valve of a pressurized vessel is opened, fluid flows by pressure difference out of the vessel. This standard discharge of a pressure vessel is not classified, unless additional features make the discharge more specific.
Propulsion means like pumps or compressors are to be classified in relevant classes.
This place covers:
Methods of transferring liquefied gas out of a pressure vessel by raising the pressure of the vapor phase (the ullage), so that the vapor phase pushes on the liquid surface. The pressure raise is often operated by vaporizing part of the liquefied gas with a heater.
In this positive example from US2007186925, a heating element evaporates liquefied gas in the vessel.

In this negative example from US2007017596, an external purge gas replaces the vapor phase. Though gas is added in the ullage, the purpose is not to specifically to discharge the vessel.

Any vessel containing liquefied gas is subject to a pressure rise when heat influx takes place. Only those documents are classified herein in which the pressure rise serves specifically the purpose of discharging the vessel.
This place covers:
Methods of transferring fluid out of or into a pressure vessel by using vacuum created by a vacuum injector, e.g. venturi type.
In this positive example from US2007261756, extraction takes place by a venturi pump.

This place covers:
Methods of transferring fluid by gravity out of a pressure vessel, the weight of the fluid itself discharging the vessel.
In this positive example from EP1770326, an exit is simply mounted on the bottom of the vessel.

This place covers:
Methods of transferring out of or into a pressure vessel fluid by using pumps or compressors.
Attention is drawn to the following places, which may be of interest for search:
Positive displacement machines for liquids; Pumps |
Pumps generally are used for the liquid phase and compressors for the gas phase. This rule should be followed for classification. Though, the distinction is not always clear, e.g. for supercritical fluid, for which both terms are used.
This place covers:
Methods of transferring liquid fluid out of or into a pressure vessel, by using pumps.
In this positive example from WO9709561, a pump is immersed in the vessel.

This place covers:
Methods of transferring liquid fluid out of or into a pressure vessel by using a pump, the type of which is specified, e.g. of piston type.
In this positive example from US3426545, a piston type pump is used.

This place covers:
Methods of transferring liquid fluid out of or into a pressure vessel using pumps, wherein the pump is cooled.
This place covers:
Methods of transferring gas out of or into a pressure vessel using a compressor.
In this positive example from DE102009039645, a compressor compresses gas from the tank.

This place covers:
Methods of transferring gas out of or into a pressure vessel using a compressor, the type of which being specified, e.g. piston type.
In this positive example from US2003021743, a high pressure piston compressor is used.

This place covers:
Special localization or configuration of pumps or compressors used to transfer fluid out of or into a pressure vessel.
This place covers:
Localization of pumps or compressors used to transfer fluid out of or into a pressure vessel inside a vessel.
In this positive example from FR2722760, the pump is immersed.

This place covers:
Configuration of pumps or compressors used to transfer fluid out of or into a pressure vessel, in which several pumps or compressors are used or usable.
In this positive example from US2006150640, three pumps transfer cryogen.

This place covers:
Methods of transferring fluid out of or into a pressure vessel using a working fluid. This working fluid replaces and pushes the fluid to be transferred. The working fluid may be in direct contact with the fluid to be transferred or separated by an element like a membrane or a piston. The working fluid is different from the transferred fluid.
In this positive example from DE29816811U, a piston separates the working fluid from the gas.

In this negative example from US2007186925, the vaporized fluid itself pressurises the ullage and pushes the liquefied gas.

Attention is drawn to the following places, which may be of interest for search:
Positive displacement machines for liquids, pumps | |
Fluid pressure actuators |
Transfer or gas by pressurizing the ullage should be classified in F17C 2227/0107
This place covers:
Method or means for achieving thermal exchange with fluid transferred, the thermal exchange being heating or cooling, direct or indirect or via intermediate fluids, and taking place anywhere.
In this positive example from US20070186564, the part of the scheme related to the actual process gas is restricted to one heat exchanger 114.

Attention is drawn to the following places, which may be of interest for search:
Boilers | |
Evaporators; Condensers | |
Subcoolers, desuperheaters or superheaters | |
Heat exchange in general | |
Steam or vapour condensers | |
Heat exchange apparatus, without contact between heat exchange media |
The terms "heating" or "cooling" are defined with regard to the classified process gas only.
"Heating" means that heat is transferred to the gas. "Cooling" means that heat is transferred from the gas.
Heating or cooling of external fluid carriers like intermediate fluids are not classified herein.
This place covers:
Method or means for heating fluid transferred out of or into a pressure vessel.
In this positive example from US2007186925, a heating element heats and evaporates liquefied gas in the vessel.

This place covers:
Method or means for heating fluid by an electrical heater.
In this positive example from DE102005049252, an electrical heater is mounted on a pipe inside the vessel.

This place covers:
Method or means for heating fluid by using the same fluid as the fluid transferred.
In this positive example from WO2005045337, the gaseous and the liquid phase of the fluid exchange heat in an external heat exchanger, the one being heated, the other cooled.

This place covers:
Method or means for heating fluid, the heat being obtained from another fluid than the fluid transferred.
In this positive example from US4995234, liquefied carbon dioxide exchanges heat with the LNG.

This place covers:
Method or means for heating fluid , the heat being obtained from air.
In this positive example from US2007132116, air is used to vaporize LNG.

The heat source has to be considered, even if there are other intermediate heat carrying fluids.
If the heat source is air, then the document has to be classified herein.
This place covers:
Method or means for heating fluid, the heat being obtained from air in a forced circulation, e.g. by using a ventilator.
In this positive example from EP1724514, air is ventilated onto LNG.

This place covers:
Method or means for heating fluid, the heat being obtained from water.
In this positive example from US2006288711, water vaporizes the LNG.

The heat source has to be considered, even if there are other intermediate heat carrying fluids.
If the heat source is water, then the document has to be classified herein.
This place covers:
Method or means for heating fluid, the heat being obtained from seawater.
In this positive example from US2006288711, seawater vaporizes the LNG.

The heat source has to be considered, even if there are other intermediate heat carrying fluids.
If the heat source is seawater, then the document has to be classified herein
This place covers:
Method or means for heating fluid, the heat being obtained from geothermal water.
In this positive example from US2007079617, geothermal water vaporizes the LNG.

The heat source has to be considered, even if there are other intermediate heat carrying fluids.
If the heat source is geothermal water, then the document has to be classified herein
This place covers:
Method or means for heating fluid, the heat being obtained from another fluid that circulates in a closed loop. This other fluid is often an intermediate heat carrying fluid, like propane or an alcohol, chosen so as not to freeze in contact with the cryogen.
In this positive example from WO2009068731, an intermediate fluid is used to vaporize LNG.

This place covers:
Method or means for heating fluid, the heat being recovered for later reuse.
In this positive example from WO2007019946, LNG is vaporized, and the cold energy used to liquefy oxygen.

This place covers:
Method or means for heating fluid, the heat being generated by solar energy.
This place covers:
Method or means for heating fluid, the heat being generated by burning a combustible.
In this positive example from WO2009032683, vaporizing of LNG occurs by using a submerged combustion vaporizer.

This place covers:
Method or means for heating fluid, the heat being generated by radiation from e.g. chemical processes.
This place covers:
Method or means for cooling fluid transferred.
This place covers:
Method or means for cooling fluid, the cooling effect being obtained by a using the same fluid as the fluid transferred out of or into a pressure vessel.
In this positive example from WO2005045337, the gaseous and the liquid phase of the fluid exchange heat in an external heat exchanger, the one being heated, the other cooled.

This place covers:
Method or means for cooling fluid, the cooling effect being obtained from another fluid than the fluid transferred out of or into a pressure.
In this positive example from EP1790904, hydrogen is cooled by nitrogen.

This place covers:
Method or means for cooling fluid, the cooling effect being obtained from air.
In this positive example from US2005284154, hot nitrogen gas is cooled by air.

This place covers:
Method or means for cooling fluid, the cooling effect being obtained from air in a forced circulation, e.g. by using a ventilator.
In this positive example from EP2110596, the hydrogen storage tank is cooled by a fan.

This place covers:
Method or means for cooling fluid, the cooling effect being obtained from water
In this positive example from US2009114290, gaseous CO2 is condensed und thus cooled by using water.

This place covers:
Method or means for cooling fluid, the cooling effect being obtained from seawater.
In this positive example from US2720082, seawater is used to cool the liquefied gas of the storage tanks.

This place covers:
Method or means for cooling fluid, the cooling effect being obtained from a cryocooler, which uses e.g. helium or another fluid to generate cryogenic temperature.
In this positive example from US2005204752, a helium cryocooler is disclosed.

This place covers:
Method or means for cooling fluid, the cooing effect being obtained from another fluid that circulates in a closed loop.
In this positive example from WO2005071333, LNG boil-off gas is cooled in a closed-loop refrigeration system.

This place covers:
Method or means for cooling fluid, the cooling effect being obtained from expansion of the fluid.
This place covers:
Method or means for cooling fluid, the cooling effect being obtained from expansion of the fluid, the Joule-Thompson effect being mentioned or clearly implicit like when using a throttle.
Joule-Thompson formula:
![]()
The Joule-Thompson effect can either be cooling or heating, depending on the inversion temperature.
This place covers:
Method or means for cooling fluid, the cooling effect being obtained from expansion in a turbine.
In this positive example from WO2007028221, nitrogen is expanded in a turbine.

This place covers:
Method or means for cooling fluid, the cooling potential being recovered for later reuse.
This place covers:
Thermal exchange with the fluid, including heating and cooling, the thermal exchange taking place at particular locations.
Simple heat loss though vessel wall, without any particular device is not classified in this group or its sub-groups.
This place covers:
Thermal exchange with the fluid, the exchange taking place in or on the pressure vessel.
In this positive example form EP1167862, the heating device is mounted in or on the vessel.

This place covers:
Thermal exchange located in the gas phase of the fluid in the pressure vessel.
In this positive example from DE19720451, a heater is mounted in the gas phase.

This place covers:
Thermal exchange located in the liquid phase of the fluid in the pressure vessel.
In this positive example from DE19544593, a heating exchange device is located in the liquid phase.

This place covers:
Thermal exchange with the fluid in the pressure vessel, the thermal exchange device being in contact with the vessel wall.
This place covers:
Thermal exchange with the fluid in the pressure vessel, the thermal exchange device being located inside the vessel.
In this positive example from EP2103863, the heat exchange device is distributed all over the spherical inner wall surface.

This place covers:
Thermal exchange with the fluid in the pressure vessel, the thermal exchange device being integrated in the wall of the vessel.
In this positive example from WO9612521, the heat exchange device is mounted inside the wall of the vessel.

This place covers:
Thermal exchange with the fluid in the pressure vessel, the thermal exchange device not being in contact with the vessel.
In this positive example from US2002124575, the heat source is located below the vessel.

This place covers:
Thermal exchange with the fluid in the pressure vessel, the thermal exchange device being in form of a dismountable jacket.
In this positive example from FR2897413, the jacket covers the upper part of the vessel.

This place covers:
Thermal exchange with the fluid, including heating or cooling, the thermal exchange taking place at a location remote from the pressure vessel.
This place covers:
Thermal exchange with the fluid, the thermal exchange taking place on pipes.
In this positive example from DE102005049252, the pipe is heated.

This place covers:
Thermal exchange with the fluid, the thermal exchange being vaporization and taking place in a vaporizer.
In this positive example from US6598408, LNG is vaporized in a vaporizer.

In this positive example from WO03012277, the vaporizer is a compact unit.

This place covers:
Thermal exchange with the fluid, the thermal exchange taking place in a submerged a heat exchanger.
In this positive example from US2006288711, seawater vaporizes the LNG.

In this negative example from WO2004081441, there is no heat exchanger, but direct heat exchange between seawater and vessel.

This place covers:
Thermal exchange with the fluid, the thermal exchange process being supported by fins or rips.
In this positive example from US4598554, fins surround an vaporizer.

Fins or rips to improve strength of the structure without evidence that they increase heat transfer, are not classified here.
In patent documents, the following words/expressions are often used as synonyms:
- "fins" and "rips"
This place covers:
Method for filling or emptying pressure vessels.
In this negative example from DE748096, a particular alignment of vessels is disclosed (arrangement in series). This does not allow a conclusion how the filling or emptying takes place.
![]()
When the valve of a pressurized vessel is opened, fluid flows by pressure difference out of the vessel. This standard emptying of a pressure vessel is not classified, unless additional features make the method more specific.
A particular arrangement of vessels, like a serial one, or an arrangement in parallel, is not sufficient to classify here: the way of filling or emptying must be detailed.
This place covers:
Method for filling or emptying pressure vessels, the method comprising the filling or emptying of one vessel after another, instead of several vessels at the same time.
In this positive example from FR2874247, vessels are filled one by one.

In this negative example from US2006150640, salt caverns empty simultaneously.

This place covers:
Method for filling or emptying pressure vessels, the method comprising details about a switch-over from a first vessel or group of vessels, to a second vessel or group of vessels, once the filling or emptying of the first vessel or group of vessels is achieved.
In this positive example from FR2857728, a change-over from an emptied vessel to a spare vessel is described.

This place covers:
Method for filling a pressure vessel with gas by pressure cascade, i.e. from a group of pressure vessels at a different pressure levels each, the filling starting from the vessel at the lowest pressure and ending with the vessel at the highest pressure, so as to systematically obtain gas transfer by pressure difference, with the lowest pressure drop possible.
In this positive example from US2009229701, the filling is of cascade type.

This place covers:
Method for emptying a pressure vessel or pipes, that includes a step of purging, i.e. washing out residual gas by an inert gas
In this positive example from EP0916891, inert gas replaces residual gas.

Attention is drawn to the following places, which may be of interest for search:
Cleaning emptying or filling with liquids bottles, jars, cans, barrels |
To be classified here, the intention of purging should be explicit. Replacing a gas by another is not sufficient.
In patent documents, the word/expression in the first column is often used instead of the word/expression in the second column, which is used in the classification scheme of this place:
"wash" "inerting" and "inertizing" | "purge" |
This place covers:
Method for emptying a pressure vessel or pipes, that includes a step of evacuating at vacuum level, e.g. with a venturi or vacuum pump, so as to get rid of residual gas.
In this positive example from US2005204752, evacuation and inert gas purging are used in cycles.

This place covers:
Method for filling or emptying pressure vessels, the method allowing to fill or empty several vessels in parallel.
In this positive example from WO03016765, liquefied gas vessels are evenly emptied.

This place covers:
Method for filling or emptying pressure vessels, the method comprising a step that is sequentially repeated in a process cycle until the filling or emptying is achieved.
In this positive example from DE10247505, the transfer takes sequentially place by small quantities.

This place covers:
Method for emptying a pressure vessel that includes the intentional remainder of a residual pressure in the vessel, which usually prevents the introduction of impurities into the vessel.
In this positive example from EP1400742, a residual pressure valve (RPV) is mounted on the vessel.

In patent documents, the following abbreviations are often used:
RPV | residual pressure valve |
This place covers:
Means and accessories supporting the gas storage or the handling of gas in and out of a pressure vessel, or pressure vessels as such, in particular means to control, to indicate and to measure and monitor parameters like temperature, pressure etc...
This place covers:
Intermediate tank situated between a source storage tank and distribution means to a user, the intermediate tank allowing e.g. to individually process smaller buffer quantities of fluid from the storage tank fluid before distributing it.
In this positive example from EP1353112, the intermediate tank is used for the distribution of carbon dioxide

In this negative example from DE10021681, the fluid is directly processed from the storage tank.

Attention is drawn to the following places, which may be of interest for search:
Transfer of fluids, i.e. method for emptying or filling |
This place covers:
Means for controlling, the gas storage or handling in and out of a pressure vessel, or the pressure vessel.
This place covers:
Means for controlling, the means comprising a computer.
In this positive example from GB2440692, a PC is displayed.

In this positive example from US2002148502, the words CPU, ROM and RAM are visible.

The use of a PC, a notebook, a CPU or a chip are sufficient to justify a classification in this group.
In patent documents, the following words/expressions are often used with the meaning indicated:
"PC", "notebook", "CPU", "processor", "central unit", "chip", "notepad", "ROM", and "RAM" | "using computers". |
This place covers:
Means for controlling, the means comprising a wireless transmission or data.
In this positive example from US2009050630, a networks manages fuel cell vehicles.

This place covers:
Means for controlling, the means triggering an alarm at predefined events. The alarm can be any of any type: visual, acoustic, by odor etc...The triggering event can be of any type as well.
In this positive example from WO9323117, an alarms system is mounted on a pipe.

Attention is drawn to the following places, which may be of interest for search:
Signaling or calling systems, Alarm systems |
This place covers:
Means for controlling, the means comprising a camera.
In this positive example from WO2011104736, an control camera is used.

This place covers:
Means and accessories supporting the gas storage or handling in and out of a pressure vessel, or the pressure vessel, the means dedicated to indicate, measure and monitor parameters like temperature, pressure etc.
Attention is drawn to the following places, which may be of interest for search:
Sampling, preparing specimen for investigation | |
Analyzing materials by measuring the pressure or volume of a gas or vapor | |
Investigating density | |
Investigating flow properties of materials, e.g. viscosity | |
Measuring magnetic variables also including MRI systems | |
Control of viscosity |
If constraints are used to indicate pressure, put document into constraints (measured parameter) and pressure (indicated parameter) and in F17C 2250/0495 "Measured and indicated parameter not identical"
This place covers:
Parameters indicated or measured by means supporting the gas storage and handling in and out of a pressure vessel.
The parameters do not need to be measured directly in or on the pressure vessel.
It is not important if a parameter is indicated or measured, as some parameters are indicated as a result of other measured parameters. E.g. a density can be indicated on a display, and be the result of a calculation based on a measured temperature. E.g. a constraint on the vessel wall can be converted into the pressure inside the vessel. In such cases, both, the indicated and the measured parameter are classed in their relevant classes, and the document is additionally classed into F17C 2250/0495 "Measured and indicated parameter not identical".
Some parameters, like the level of content, concern the pressure vessel only, others, like pressure or temperature, can be measured anywhere in a process.
This place covers:
Indication or measurement of the level of content in the vessel, like e.g. by using transparent vessel wall, or a spyhole...
Attention is drawn to the following places, which may be of interest for search:
Indicating or measuring liquid level |
This place covers:
Indication or measurement of the level of content in the vessel, by using a float.
In this positive example from EP1318347, the float is mounted in a portable vessel.

This place covers:
Indication or measurement of the level of content in the vessel, by using an electrical device.
In this positive example from WO9940553, a sensor is mounted in the vessel.

This place covers:
Indication or measurement of mass of fluid.
In this positive example from FR2865018, the whole vessel is weighted.

Attention is drawn to the following places, which may be of interest for search:
Weighing apparatus |
This place covers:
Indication or measurement of volume of fluid.
Attention is drawn to the following places, which may be of interest for search:
Measuring the volume |
This place covers:
Indication or measurement of pressure, e.g. by a pressure gauge
In this positive example from WO9323117, the pressure is measured by a sensor.

Attention is drawn to the following places, which may be of interest for search:
Measuring pressure of a fluid |
This place covers:
Indication or measurement of a pressure difference, i.e. the difference of pressure between two points of measure.
In this positive example from WO9118266, pressure is measured in the liquid and the gas.

The simple pressure difference between a measured pressure and the atmospheric pressure (indicated by "bar g or psi g") does not justify classification in this group.
This place covers:
Indication or measurement of temperature.
In this positive example from US2002124575, a temperature sensor is shown.

Attention is drawn to the following places, which may be of interest for search:
Measuring temperature |
This place covers:
Indication or measurement of flow or movement of fluid.
In this positive example from US5333465, a flow meter is used.

Opening a valve is not considered an indication of flow.
This place covers:
Indication or measurement of composition.
This place covers:
Indication or measurement of a concentration within the fluid, like in % vol.
This place covers:
Indication or measurement of calorific or heating value, like indicated by the Wobbe index.
This place covers:
Indication or measurement of moisture.
In this positive example from EP0271483, a moisture indicator is attached to the closing cap of the gas vessel.

This place covers:
Indication or measurement of vibrations.
In this positive example from US2008104969, an acoustic sensors allows to monitor the fluid level.

Attention is drawn to the following places, which may be of interest for search:
Measuring vibrations |
This place covers:
Indication or measurement of constraints, e.g. strain.
In this positive example from DE10154145, constraint gauges are mounted on the vessel.

Attention is drawn to the following places, which may be of interest for search:
Measuring force or stress in general |
This place covers:
Indication or measurement of time or time periods.
In this positive example from US2008150739, time remaining before the vessel is empty is displayed.

Indication of time of the day, like on a clock, does not justify classification herein.
This place covers:
Indication or measurement of the position or of the presence of items, like e.g. the correct attachment of a dispensing pistol.
In this positive example from US2010192695, the presence of vessels is monitored.

Attention is drawn to the following places, which may be of interest for search:
Indicating or recording presence, absence, or direction, of movement |
This place covers:
Indication or measurement of an acceleration.
In this positive example from US2009050630, an acceleration sensor is connected to a controller.

Attention is drawn to the following places, which may be of interest for search:
Measuring acceleration |
This place covers:
Particular locations for measuring parameters.
This place covers:
Particular location for measuring parameters, the location being at or inside the vessel.
This place covers:
Particular situation when the measured parameter is converted into another parameter that is then displayed.
When a parameter is indicated as a result of other measured parameters, e.g. a density indicated on a display is calculated from a measured temperature, both, the indicated and the measured parameter, are classified in their relevant classes, and the document is additionally classified herein.
This place covers:
Means and accessories supporting the gas storage or handling in and out of a pressure vessel, or a pressure vessel, in particular to regulate a parameter, in the sense of reaching and maintaining a set point.
This place covers:
Regulated parameters, for which a set point to be reached and maintained is fixed.
This place covers:
Regulation of the level of content in the vessel.
In this positive example from WO9103679, the level fluid is to be maintained.

Attention is drawn to the following places, which may be of interest for search:
Level control, e.g. controlling quantity of material stored in vessel |
This place covers:
Regulation of the mass of fluid, like with a mass flow regulator.
This place covers:
Regulation of the pressure of fluid.
Attention is drawn to the following places, which may be of interest for search:
Control of fluid pressure |
This place covers:
Regulation of the temperature of fluid.
In this positive example from US2002124575, a certain temperature is maintained.

Attention is drawn to the following places, which may be of interest for search:
Control of temperature |
This place covers:
Regulation of the flow of fluid.
In this positive example from GB2062205, a certain flow is maintained with a bypass.

Attention is drawn to the following places, which may be of interest for search:
Control of flow |
This place covers:
Regulation measurement of composition.
In this positive example from US4023617, the composition is regulated.

This place covers:
Regulation of a concentration within the fluid, like in % vol.
This place covers:
Regulation of calorific or heating value, like indicated by the Wobbe index.
This place covers:
Regulation of moisture.
In this positive example from EP0271483, a moisture indicator is attached to the closing cap of the gas vessel.

Attention is drawn to the following places, which may be of interest for search:
Control of humidity |
This place covers:
Regulation of vibrations.
This place covers:
Regulation of constraints, e.g. strain.
This place covers:
Regulation of time or time periods.
This place covers:
Regulation of localisation of items.
This place covers:
Regulation of acceleration.
Attention is drawn to the following places, which may be of interest for search:
Control of acceleration or deceleration |
This place covers:
Particular methods for regulating.
This place covers:
Methods for regulating for which the algorithm or formulae on which the regulation is based, are disclosed.
This place covers:
Particular actions triggered by parameters.
This place covers:
Particular actions triggered when a particular value of a parameter is reached, e.g. an alarms starts, a connection is established etc...
Any type of action can be considered, not only alarms.
This place covers:
Particular actions triggered in the moment the pressure vessel is full.
In this positive example from EP1318347, the valve closes when the vessel is filled.
This place covers:
Particular actions triggered in the moment the pressure vessel is empty.
This place covers:
Purposes in relation with gas storage and gas handling, that are intended to be achieved by the technical features disclosed.
The classification criteria in this group and its sub-groups are not technical features, but purposes. Various solutions which attend to achieve the same purpose are grouped. From this grouping, prior art achieving the same purpose, i.e. solving the same problem, can be found. These documents may be of interest when assessing inventive activity,
As a consequence, the "purpose" of an invention must not be guessed or imagined, but needs to be explicitly mentioned in the document. Example: if a pressure vessel is made of aluminium, one may imagine a weight reduction is aimed at. But aluminum can be chosen for other reasons, like corrosion or formability. The purpose "reducing weight" should only be classified if this purpose is actually mentioned in the text.
Basic or vague purposes, like "cheaper", "more efficient", "less complex" or "better", are to be not considered.
Purposes can be hidden in a negative formulation, e.g. when the disadvantages or inconvenient aspects of prior art is quoted.
The number of purposes per document should be limited in to maximum 2-4 per document.
When prior art (e.g. in form of patent numbers, summaries or drawings about prior art) is mentioned in a document, its technical features are NOT considered for classification. On the other hand, purposes mentioned in relation with prior art, are usually also valid for the whole document, and not only for the prior art. These purposes can thus be classified for the whole document.
This place covers:
Purposes to be achieved by the technical features disclosed, these purposes being in relation with mechanical properties or with the manufacturing of pressure vessels
This place covers:
Purpose consisting in improving strength, stability, mechanical resistance of the device.
In this positive example from US4925044, an additional layer allows to "improve the mechanical strength of the tank"" (in the text).

This place covers:
Purpose consisting in reducing the weight of the device.
In this positive example from US2280501, "It is an object ...to provide a... container...in which the ...weight ...is a minimum" (in the text).

This place covers:
Purpose consisting in facilitating the manufacturing of the device so as to reduce the manufacturing time or effort.
In this positive example from EP1520683, the objective " shortening the manufacturing time" (in the text) is achieved.

This place covers:
Purpose consisting in facilitating or simplifying the maintenance of the device.
This place covers:
Purpose consisting in reducing or preventing slosh in the pressure vessel.
In this positive example from US2922287, baffles are mounted "to prevent sloshing" (in the text).

Attention is drawn to the following places, which may be of interest for search:
Content retaining means | |
Anti-slosh devices |
In this place, the following terms or expressions are used with the meaning indicated:
Slosh | Movement of a liquid, in particular of the free surface of a liquid inside a vessel undergoing motion, like on a ship or in a plane. The liquid, also in motion, can damage or alter the vessel. |
In patent documents, the following words/expressions are often used as synonyms:
- "slosh" and "swash"
In patent documents, the following words/expressions are often used with the meaning indicated:
"damp" | "slosh". |
This place covers:
Purposes achieved in relation with mechanical properties or with manufacturing by applying formulae or calculations.
In this positive example from GB1008317, a formula defines the wall thickness.
![]()
In this negative example from XP000486893, a chemical formula is disclosed.
![]()
The presence of calculation or formulae of any kind and related to mechanical aspects, justify a classification in this group.
Chemical formulae of components or chemical reactions, are not classified herein.
This place covers:
Purpose consisting in being able to insert the pressure vessel in an restricted location with a specific geometry, like a car backseat, or a spare wheel compartment.
In this positive example from EP1584859, the vessel is mounted on a car, the shape is for a "better integration" (in the text).

This place covers:
Purposes to be achieved by the technical features disclosed, these purposes being in relation with the fluid or the fluid transfer.
This place covers:
Purpose consisting in avoiding a too high pressure inside the pressure vessel.
In this positive example from GB1167296, a space for swelling is foreseen in the bottom "in the case of accidental overpressure" (in the text).

Pressure relieve valves, though they avoid overpressurising, are not classified herein, but into F17C 2205/0332.
This place covers:
Purpose consisting in avoiding overfilling of the pressure vessel.
In this positive example from EP1318347, a device foreseen "to prevent it from being filled beyond a given limit" (in the text).

This place covers:
Purpose consisting in avoiding overheating.
In this positive example from US20070000561, surplus heat is evacuated from the vessel "to avoid heat build up " (in the text).

This place covers:
Purpose consisting in improving the metering, i.e. the transfer of a precise dosage of fluid.
In this positive example from US5131440, nitrogen is dispensed on food, with the requirement "to provide a predetermined volume of liquid gas" (in the text).

Improving the measuring accuracy is not sufficient for classification herein.
This place covers:
Purpose consisting in shortening duration for transferring fluid from or to a vessel, e.g. when refuelling vehicles with liquefied hydrogen.
In this positive example from EP1726869, a heat evacuation system is foreseen to reduce "the time required to refill onboard tanks" (in the text).

This place covers:
Purpose achieved in relation with the fluid or fluid transfer by applying formulae or calculations.
In this positive example from XP002302219, heat transfer is calculated

In this negative example from XP000486893, a chemical formula is disclosed.
![]()
This place covers:
Purpose consisting in making the fluid transfer independent from the changing orientation of the vessel, e.g. in planes or satellites.
In this positive example from DE19910894, liquefied gas can be discharged even if the vessel is upside down, thus overcoming the prior art disadvantage that liquid can only be discharged with a "particular orientation of the vessel" (in the text).

In this positive example from US5279323, traps are foreseen to withdraw liquefied gas so as to be "operable under low-gravity conditions" (in the text)

This place covers:
Purpose consisting in making fluid transfer only possible for authorised persons.
In this positive example from WO03044426, a connector between a gas control valve and a gas meter is designed with the requirement of "preventing illegal use of public utility gas" (in the text).

This place covers:
Purpose to be achieved by the technical features disclosed, the purpose being in relation with losses.
This place covers:
Purpose in relation with losses due to heat transfer.
In this positive example from WO03018344, heat transfer into the tank "generally unwanted" (in the text).

This place covers:
Purpose consisting in avoiding ice formation on or removing ice from pipes, valves or vessels.
This place covers:
Purpose consisting in avoiding heat loss by enhancing thermal insulation.
In this positive example from US4835975, thermal insulation reduces heat transfer on a trailer.

This place covers:
Purpose in relation with losses of transferred or stored fluid.
Attention is drawn to the following places, which may be of interest for search:
Removing gases or liquids enclosed in discarded articles, e.g. aerosol cans | |
Investigating fluid-tightness of structures |
In patent documents, the following words/expressions are often used as synonyms:
- "loss" and "leak"
In patent documents, the word/expression in the first column is often used instead of the word/expression in the second column, which is used in the classification scheme of this place:
"seal" | "loss" |
This place covers:
Purposes in relation with losses of transferred or stored fluid, the solution being to avoid fluid leaks, e.g. by O-rings.
In this positive example from EP2325543, an oxide layer is formed on the inner face of a resin layer to "ensure gas barrier properties of the tank" (in the text).

This place covers:
Purposes in relation with losses of transferred or stored fluid, the solution being to handle the leaked fluid.
In this positive example from GB830171, an conduit extracts leaked fluid, "the loss of fluid being much less great" (in the text).

This place covers:
Purposes in relation with losses of transferred or stored fluid, the solution detecting leaks.
In this positive example from EP1037269, a leak detector is mounted inside the box.

This place covers:
Purposes to be achieved by the technical features disclosed, these purposes consisting in protecting the environment.
This place covers:
Purpose consisting in reducing the risks of explosion or limiting the effects of bursting of vessels.
In this positive example from GB2399052, air pressurizes low pressure oxygen on demand "for its safe storage" (in the text).
This place covers:
Purpose consisting in reducing the risks of explosion or limiting the effects of bursting of vessels.
In this positive example from GB2399052, air pressurizes low pressure oxygen on demand "for its safe storage" (in the text).

This place covers:
Purpose consisting in increasing the energy recovery.
This place covers:
Purpose consisting in simplifying the refurbishing of the pressure vessel, e.g. washing it, repairing it, so as to reuse it.
Attention is drawn to the following places, which may be of interest for search:
Removing gases or liquids enclosed in discarded articles, e.g. aerosol cans |
This place covers:
Purpose consisting in improving chemical properties of the handled fluid.
In the positive example from DE102006045031, methanol or/and ethanol is added to natural gas to reduce its freezing point.
This place covers:
Purpose consisting in reducing corrosion.
In this positive example from EP0565444, the risk of corrosion - "corrosion of the vessel would take place" (in the text) - is reduced by a sacrificial anode.

Attention is drawn to the following places, which may be of interest for search:
Inhibiting corrosion by applying inhibitors to the surface in danger | |
Inhibiting corrosion by anodic or cathodic protection |
This place covers:
Purpose consisting in improving fluid characteristics, like viscosity, calorific value, etc.
This place covers:
Effects achieved in relation with gas storage and gas handling.
This place covers:
Effects achieved, the effect being purification of the handled fluid.
This place covers:
Purification of the handled fluid by filtering, e.g. by using a filter.
In this positive example from US2424879, a coarse filter is used.

This place covers:
Purification of the handled fluid by separation.
In this positive example from FR2165729, nitrogen on top is separated from re-liquefied natural gas at the bottom.

This place covers:
Purification of the handled fluid by separation of different phases of the same fluid.
In this positive example from FR2165729, liquid and gaseous phases are separated.

This place covers:
Effects achieved, the effect being the mixing of the handled fluid.
Attention is drawn to the following places, which may be of interest for search:
Mixing, dissolving | |
Mixing gases with gases | |
Ratio control |
This place covers:
Mixing of the handled fluid, by mixing two or more streams of the same fluid, in the same or different phases.
In this positive example from DE4342210, fluid from the bottom of the tank is added to the top.

This place covers:
Mixing of two different fluids.
In this positive example from EP2236202, oxygen, helium and/or argon are mixed.

Attention is drawn to the following places, which may be of interest for search:
Mixing gases with gases | |
Ratio control |
This place covers:
Mixing of two different fluids, one of the fluids being the handled fluid, the other an odorising additive, allowing to identify scentless fluids.
In this positive example from EP1712831, THT is added to natural gas.

Attention is drawn to the following places, which may be of interest for search:
Gaseous fuels detectable by the senses |
This place covers:
Effects achieved, the effect being to treat boil-off of liquefied gas.
In this positive example from DE3245865, boil-off gas is recycled.

Intentionally evaporated liquefied gas, e.g. from regasification units, is not considered to be boil-off, and is not classified herein.
In this place, the following terms or expressions are used with the meaning indicated:
Boil-off | Vapour of liquefied gas, evaporating from the free surface of the liquid, due to unintentional heat input into the liquefied gas storage device, and considered as a by-product. |
This place covers:
Treating boil-off by discharge into the environment, e.g. by flaring.
In this positive example from WO9716678, the BOG is flared.

This place covers:
Treating boil-off so as to recover or recycle it.
In this positive example from US6382240, the boil-off is reused.

This place covers:
Treating boil-off so as to recover or recycle it, the boil-off being cooled.
This place covers:
Treating boil-off so as to recover or recycle it, the boil-off being cooled and condensed.
In this positive example from DE102010000946, boil-off is cooled and condensed.

This place covers:
Treating boil-off so as to recover or recycle it, the boil-off being cooled, re-condensed and sub-cooled.
If boil-off is avoided by entirely sub-cooling the liquid phase so that no gas boils off, then the document should not be classified herein. Only boil-off gas that has been sub-cooled after recondensation should be classified.
This place covers:
Treating boil-off so as to recover or recycle it, the boil-off being heated
In this positive example from WO2011061169, the boil-off is heated.

This place covers:
Treating boil-off so as to recover or recycle it, the boil-off being pressurized.
In this positive example from WO2006031634, the boil-off is pressurized.

This place covers:
Treating boil-off so as to recover or recycle it, the boil-off being expanded.
In this positive example from us2007009369, the boil-off is expanded.

This place covers:
Effects achieved, the effect being independency by using an autonomous energy source, like a battery or a fuel cell.
In this positive example from WO2010038069, an energy source is mounted on a trailer.

This place covers:
Effects achieved, the effect being regasification, i.e. industrial scale vaporisation of liquefied gas, mostly LNG.
In this positive example from US2937504, LNG is vaporized after discharge from a ship.

Only vaporisation in form of processes at industrial scale are classified herein. Vaporised gases are often fed into pipelines after regasification.
This place covers:
Effects achieved, the effect being the fluid distribution, the transport from the production site to the user, or intermediate steps thereof.
This place covers:
Fluid distribution phase from a production or regasification site, starting from very large volumes, e.g. filling of LNG carrier ships at a production site.
In this positive example from US2009115190, liquefied gas is charged on ship at a refinery.

This place covers:
Fluid distribution phase to a fluid supply station, with large volumes, e.g. from a trailer to a fuel supply station.
In this positive example from FR2896302, the fluid is discharged in a refuelling tank above ground.

In this positive example from WO2006008299, the fluid is discharged into an underground refuelling tank.

This place covers:
Fluid distribution phase from a refuelling station to a vehicle fuel tank, with small volumes.
In this positive example from WO03006874, the fluid is discharged into a car.

This place covers:
Fluid distribution phase with details of the transfer from the vehicle fuel tank to the propulsion unit, e.g. in cars or on ships.
In this positive example from US6390075, the fluid distribution inside the car is disclosed.

In this negative example US2003150218, only a standard principle scheme is disclosed.

Attention is drawn to the following places, which may be of interest for search:
Gas tanks | |
Arrangement in connection with fuel supply of combustion engines; Mounting or construction of fuel tanks, in particular | |
Supplying combustion engines in general | |
Apparatus for supplying engines with non-liquid fuels, e.g. gaseous fuels stored in liquid form |
Detailed features related to the discharge of the vessel and the transfer of the fluid should be disclosed.
This place covers:
Fluid distribution with details of the transfer from vessels into a pipeline or within a pipeline network.
In this positive example from WO9932837, fluid is loaded into a pipeline network.

In this negative example from US3092063, fluid is discharged into a local pipe network on a ship.

Attention is drawn to the following places, which may be of interest for search:
Pipeline systems |
This place covers:
Effects achieved, the effect being the generation of electrical power as a by-product of gas storage and handling.
In this positive example from EP2405176, electrical power is generated as side effect.

Attention is drawn to the following places, which may be of interest for search:
Generation conversion or distribution of electric power | |
Electric power networks; Circuit arrangements or systems for supplying or distributing electric power; Systems for storing electric energy | |
Dynamo-electric machines | |
Generators | |
Other energy conversion or management systems reducing greenhouse gases emissions |
This place covers:
Applications and tasks in relation with pressure vessels for compressed, liquefied or solidified gas.
This place covers:
Applications in relation with storage or transport of compressed, liquefied or solidified gas.
This place covers:
Storage or transport of compressed, liquefied or solidified gas on or in the water.
In this positive example from WO2005032942, LNG is stored/transported in a tanker and then transferred on a floating structure.

Attention is drawn to the following places, which may be of interest for search:
Ships or other waterborne vessels | |
Panels | |
Ships with pressurised content | |
Heat insulated ships |
This place covers:
Storage or transport on ships.
In this positive example from FR2116193, liquefied gas is stored and transported in a tanker.

This place covers:
Storage or transport on ships, the ships comprising wall panels.
In this positive example from GB1332820, wall panels are used for insulation.

Attention is drawn to the following places, which may be of interest for search:
Linings of large containers |
This place covers:
Storage or transport on barges, i.e. units pulled by ships.
In this positive example from CA2283008, the gas storage system is on top of the deck of the barge.

This place covers:
Storage or transport on barges, the barges floating on the water surface.
In this positive example from WO2004000636, the floating barges can be pulled into a floating haven.

This place covers:
Storage or transport on barges, the barges being located below water surface.
In this positive example from US2732687, the barge is immersed in the water.

This place covers:
Storage offshore, often in flat sea near the coast.
In this positive example from US2009293506, the storage tanks are located in a semi-submersible offshore structure near the coast.

This place covers:
Offshore storage on immobile platforms, usually for processing.
In this positive example from US6517286, the offshore gas production platform is situated above the gas source.

Attention is drawn to the following places, which may be of interest for search:
Artificial islands mounted on piles or like supports, e.g. platforms on raisable legs |
This place covers:
Offshore storage using terminals, usually for temporary storage.
In this positive example from WO2006039485, LNG is offloaded to a temporary offshore tank.

This place covers:
Offshore device using buoys, small floating devices attached to the sea floor for fluid distribution.
In this positive example from US2005042035, LNG is transferred to buoys anchored to the seabed.

Attention is drawn to the following places, which may be of interest for search:
Buoys |
This place covers:
Offshore storage in depth, using vessels or deep sea water pressure and temperature for containment.
In this positive example from EP0728537, liquefied CO2 is stored in bags at high depth.

In this positive example from DE743163, the vessel is located on the sea floor.

Attention is drawn to the following places, which may be of interest for search:
Sea dumping waste | |
CO2 capture or storage with Subterranean or submarine CO2 storage |
This place covers:
Storage or transport in submarines.
In this positive example from US3640237, fluid is stored in a large submarine tank.

This place covers:
Storage of compressed, liquefied or solidified gas on or above the ground.
In this positive example from US3438532, the tank is placed on the ground and supported by pillars.

This place covers:
Storage above ground using terminals, e.g. for temporary storage.
In this positive example from US2005061395, fluid is stored in an onshore terminal.

This place covers:
Storage in refuelling stations for vehicles.
In this positive example from WO02064395, a fuel station for cars is disclosed.

Additionally, gaseous hydrogen is stored above the ground and cryogenic hydrogen is stored underground.
Attention is drawn to the following places, which may be of interest for search:
Supplying fuel to vehicles |
This place covers:
Storage of compressed, liquefied or solidified gas at least partially below the ground.
In this positive example from US2117314, the lower tank part is in the ground.

In this positive example from WO02064395, cryogenic hydrogen is stored underground (and gaseous hydrogen above the ground).

Attention is drawn to the following places, which may be of interest for search:
Storing fluids in natural or artificial cavities or chambers in the earth |
This place covers:
Particular ways of storing below the ground.
This place covers:
Storing below the ground by at least partially burying an existing vessel.
In this positive example from DE9310032U, the whole vessel is buried in the ground.

This place covers:
Storing below the ground by using a man-made cavity, e.g. a mine.
In this positive example from GB2435505, an vessel is placed into a mine.

This place covers:
Storing below the ground by using a man-made cavity, the man-made cavern having previously been a salt cavern which has been purged from salt.
In this positive example from US2003115889, LNG is stored in an uncompensated salt cavern.

This place covers:
Storing below the ground by using a natural cavity.
In this positive example from US2005061395, the natural cavity is a former oil bed.

This place covers:
Location of the cavity, the location being under land surface.
In this positive example from US2005061395, the cavity is mainly located under land surface.

This place covers:
Location of the cavity, the location being under sea surface.
In this positive example from US2005061395, the cavity is located under the bottom of the sea.

This place covers:
Storage or transport of compressed, liquefied or solidified gas on the road.
This place covers:
Storage or transport by a vehicle.
In this positive example from DE3201660, the fluid is transported on a trailer.

In this positive example from GB191796, a vessel is mounted on a bicycle.

Attention is drawn to the following places, which may be of interest for search:
Vehicles in general | |
Arrangement in connection with fuel supply of combustion engines; Mounting or construction of fuel tanks, in particular | |
Gas tanks | |
Mounting of gas tanks | |
Hand propelled vehicles | |
Vehicle drawn by animals | |
Motor vehicles, Trailers | |
Cycles |
Documents that contain the term" vehicle" should be classified herein, and in more specific subclasses if the type of vehicle (e.g. car or bike) is disclosed.
This place covers:
Storage or transport by a vehicle, the vehicle being a truck or its trailer.
In this positive example from FR2056952, the truck transports methane.

This place covers:
Storage or transport by a vehicle, the vehicle being on rail.
In this positive example from GB627137, the wagon transports liquid oxygen or liquid nitrogen.

This place covers:
Storage or transport by a vehicle, the vehicle being a bus.
In this positive example from WO0037847, the vessel is mounted on the chassis of a bus.

This place covers:
Storage or transport by a vehicle, the vehicle being a car.
In this positive example from US6418962, the vessel is attached to the chassis of a passenger car.

This place covers:
Filling of gas vessels part of an airbag system on a vehicle, to open the airbag.
In this positive example from US6247725, the gas is intended to inflate an airbag.

Attention is drawn to the following places, which may be of interest for search:
Airbag | |
Using instantaneous release of stored pressurized gas |
Only the manufacturing and filling step of gas airbags should be classified herein. Vessels integrated in vehicles and their activation should exclusively be classified in B60R.
This place covers:
Vessels for a fuel cell within a vehicle.
In this positive example from US2002088806, hydrogen is used to feed a fuel cell.

Attention is drawn to the following places, which may be of interest for search:
Fuel cells and manufacture thereof |
This place covers:
Storage or transport of compressed, liquefied or solidified gas in the air or in space.
In this positive example from US6334589, the vessel is on a launch vehicle.

This place covers:
Storage or transport by planes or helicopters.
In this positive example from US2541371, vessels are mounted on the wings.

Attention is drawn to the following places, which may be of interest for search:
Equipment for fitting in or to aircraft |
This place covers:
Storage or transport by hot-air balloons.
In this positive example from DE10032564, helium is used to fly an airship.

This place covers:
Storage or transport in space, i.e. under microgravity conditions, e.g. in satellites.
In this positive example from US2010187364, a cryogenic propellant fuels a satellite.

This place covers:
Storage and transport in rockets
In this positive example from US3697021, a liquid oxygen tank serves the propulsion engines of a rocket with oxygen.

This place covers:
Applications in relation with storage or transport or transfer of compressed, liquefied or solidified gas in the medical field.
In this positive example from WO9966254, hyperpolarized gases is used for MR imaging.

Attention is drawn to the following places, which may be of interest for search:
Preservation of bodies of humans or animals | |
Casings for storing test samples in the field of diagnosis, surgery | |
Containers for medical purposes |
This place covers:
Storage or transport or transfer of compressed, liquefied or solidified gas related to breathing.
In this positive example from US2003005933, the patient transports its vessel with medical gases.

Attention is drawn to the following places, which may be of interest for search:
Respiratory apparatus for life saving | |
Component parts for respiratory or breathing apparatus for life saving | |
Breathing masks or helmets | |
Cartridges with absorbing substances for respiratory apparatus | |
Devices for storing respiratory or breathing apparatus |
This place covers:
Applications in relation with storage or transport or transfer of compressed, liquefied or solidified gas in industrial fields.
Attention is drawn to the following places, which may be of interest for search:
The expression "for industrial use" in a document does not justify its classification in this group. A specific industrial use must be disclosed.
This place covers:
Storage of liquefied gas in a dewar vessel.
In this positive example from DE102005003284, the Dewar vessel contains nitrogen.

Attention is drawn to the following places, which may be of interest for search:
Preservation of bodies of humans or animals | |
Vacuum jacket vessels | |
Casings for storing test samples in the field of diagnosis, surgery |
This place covers:
Storage or transport or transfer in the semiconductor industry.
In this positive example from EP1910733, ammonia vapor is used in a semiconductor manufacturing application.

This place covers:
Storage or transport or transfer in the superconductor industry.
In this positive example from GB2335973, helium is used to cool a superconducting magnet.

Attention is drawn to the following places, which may be of interest for search:
Generation; Conversion or distribution of electric power |
This place covers:
Storage or transport or transfer in the superconductor industry related to MRI (Magnetic Resonance Imaging).
In this positive example from US2007101742, helium cools the magnetic coils.

Attention is drawn to the following places, which may be of interest for search:
Superconducting magnets or coils |
In patent documents, the following abbreviations are often used:
MRI | Magnetic Resonance Imaging |
MRT | Magnetic Resonance Tomography |
This place covers:
Storage or transport or transfer related to tools.
In this positive example from WO2009105097, propane torches are disclosed.

In this positive example from EP1467842, a nailing tool uses gas cartridges.

Attention is drawn to the following places, which may be of interest for search:
This place covers:
Storage or transport or transfer related to hydraulics.
In this positive example from DE102006045445, the vessel is used as a hydraulic accumulator in a hydraulic circuit.

This place covers:
The storage or transport is in relation with pneumatics.
In this positive example from US4870994, air is used to power several tools.

This place covers:
Storage or transport or transfer related to isostatic presses
In this positive example from WO2010102645, an isostatic press is disclosed.

Attention is drawn to the following places, which may be of interest for search:
Presses in general |
Warning about pending reorganisation: Isostatic presses should be exclusively classified in B30B.
This place covers:
Storage or transport or transfer related to the generation of electrical energy in power plants.
In this positive example from GB1343187, compressed air from an underground cavity feeds a power plant.

Attention is drawn to the following places, which may be of interest for search:
Generation conversion or distribution of electric power | |
Electric power networks; Circuit arrangements or systems for supplying or distributing electric power; Systems for storing electric energy | |
Dynamo-electric machines | |
Generators | |
Other energy conversion or management systems reducing greenhouse gases emissions |
This place covers:
Storage or transport or transfer related to industrial filling of vessels e.g. on merry-belts or fill carousels.
In this positive example from US2009032133, containers are filled at industrial scale with liquefied carbonic gas.

This place covers:
Applications in relation with storage or transport or transfer of compressed, liquefied or solidified gas for household use.
Attention is drawn to the following places, which may be of interest for search:
Apparatus or devices for dispensing beverages on draught |
The expression "for household use" in a document does not justify its classification in this group. A specific household use must be disclosed.
This place covers:
Storage or transport or transfer related to camping.
In this positive example from DE3814446, the vessel is used in a burner for a blowlamp or a gas stove.

This place covers:
Storage or transport or transfer related to aerosols
In this positive example from EP1712291, the propellant is a carbonic acid gas.

In this positive example from WO2004113787, the container is a classical aerosol can.

Attention is drawn to the following places, which may be of interest for search:
Spraying apparatus, Atomising apparatus, nozzles | |
Packaging articles or materials under special atmospheric or gaseous conditions; Adding propellants to aerosol containers | |
Containers for dispensing liquid or semi-liquid contents by internal gaseous pressure, i.e. aerosol containers comprising propellant |
Warning about pending reorganisation: Aerosols should be exclusively classified in B65D.
This place covers:
Storage or transport related to thermos flasks.
Warning about pending reorganisation: Thermos flasks should be exclusively classified in B65D.
This place covers:
Storage or transport or transfer related to small capsules or cartridges.
In this positive example from GB494878, liquid CO2 is stored in the capsule to expel liquid from the bigger container.

This place covers:
Storage or transport related to standard gas cylinders containing gas, e.g. LPG bottles.
In this positive example from GB2031573, gas bottle contains propane or butane.

This place covers:
Storage or transport related to fire extinguishers.
In this positive example from EP1658883, the extinguisher contains CO2.

Attention is drawn to the following places, which may be of interest for search:
Fire fighting | |
Portable extinguishers which are permanently pressurised or pressurised immediately before use | |
Permanently installed equipment |
This place covers:
Storage or transport related to fuel cells.
In this positive example from US2005115637, the fuel cell alimented by a fuel cell gas vessel powers a laptop.

Attention is drawn to the following places, which may be of interest for search:
Fuel cells and manufacture thereof |
Only fuel cells not related to vehicle propulsion are classified herein.
This place covers:
Storage or transport or transfer related to inflating devices.
In this positive example from US2366140, a life raft may be inflated.

This place covers:
Storage or transport or transfer related to diving.
In this positive example from US4181126, the gas allows the diver to breathe under water.

Attention is drawn to the following places, which may be of interest for search:
Divers equipment |
This place covers:
Storage or transport or transfer related to breathing in rescue situations.
In this positive example from US2003005933, the vessel is used in rescuing situations.
