CPC Definition - Subclass F02C
This place covers:
- Combustion product or hot gas turbine plants.
- Internal combustion turbines or turbine plants.
- Turbine plants in which the working fluid is an unheated, pressurised gas.
This place does not cover:
In this subclass the Indexing Code scheme F05D is used as follows:
- F05D 2200/00 Mathematical features
- F05D 2210/00 Working fluids
- F05D 2220/00 Application
- F05D 2230/00 Manufacture
- F05D 2240/00 Components
- F05D 2250/00 Geometry
- F05D 2260/00 Function
- F05D 2270/00 Control
- F05D 2300/00 Materials; Properties thereof
This place covers:
Gas-turbine plants characterised by the use of hot gases or unheated pressurised gases, as the working fluid, e.g. heated indirectly by solar power, nuclear power or the like; unheated pressurized gas that is stored and prior to use the expansion of the pressurized gas is used to drive a turbine.
Attention is drawn to the following places, which may be of interest for search:
The working fluid being generated by intermittent combustion |
This place covers:
Gas-turbine plants characterised by the working fluid being generated by intermittent combustion, i.e. non continuous combustion e.g. in a combustion chamber having valves

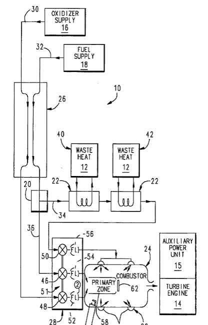
taken from FR2210718
Attention is drawn to the following places, which may be of interest for search:
If related to a fluidised-bed combustor | |
If waste heat from the gas turbine and usage thereof is concerned |
Attention is drawn to the following places, which may be of interest for search:
For controlling of working fluid flow by bleeding or bypassing |
This place covers:
Either turbochargers and details thereof if not covered elsewhere or plants/cycles with supercharging apparatuses or processes

taken from US2006016196
This place does not cover:
Seals | |
Variable geometry turbines | |
Bearings | |
Lubrication | |
Casings |
Use F05D 2220/40 for classifying additional information
In this place, the following terms or expressions are used with the meaning indicated:
VGT | variable turbine geometry |
Attention is drawn to the following places, which may be of interest for search:
Using the waste heat of a gasturbine for steam generation or in a steam cycle | |
Using waste heat as source of energy for refrigeration plants |
Do not classify here if gas turbine is just an otherwise unspecific feature of a HRSG system, consider F01K and subgroups instead
In this place, the following terms or expressions are used with the meaning indicated:
HRSG | heat recovery steam generator |
Attention is drawn to the following places, which may be of interest for search:
Controlling or regulation of gas turbine plants |
Separation of particles from gases in general: B01D 45/00
This place does not cover:
Injectors, mixing or premixing devices |
This place covers:
Illustrative example of subject matter classified in this group: US6105370

Relates to F02C 7/08, F02C 7/10 and F02C 7/105 or F02C 7/12, i.e. cooling potential of the fuel is used for cooling purposes in other parts of the engine;
Attention is drawn to the following places, which may be of interest for search:
Turbine starters |
This place covers:
Arrangement of seals in a gas or steam turbine in a macroscopic sense

taken from US2010284782
For details of seals in gas turbine applications: F01D 11/00.
Sealing in general: F16J.
This place does not cover:
If related to blade treatment |
This place covers:
Controlling gas-turbine plants, controlling fuel supply in air- breathing jet-propulsion plants
Controlling air intakes; F02C 7/057
Controlling compressors; F04D 27/00
Attention is drawn to the following places, which may be of interest for search:
Modelling of gas turbines |








